2024年10月16日  新型电力系统运行与维护实训台,新型电力系统综合实训平台
SBXNY-ZS01新型电力系统综合实训平台
 
一、系统概述 
			              
新型电力系统运行与维护实训台、新型电力系统综合实训平台、该系统采用交流+直流双母线结构,集成能量控制系统(PCS)、电池管理系统(BMS)、分布式发电系统(DG)、交直流负荷、能量管理系统(EMS)与监控系统(SCADA)等,实现清洁低碳、安全高效的源-网-荷-储协同优化功能。应用数字化、信息化与智能化能量管理系统控制,通过源源互补、源网协调、网荷互动、网储互动和源荷互动等多种交互形式,可以更经济、高效和安全地利用分布式新能源与储能,实现电能削峰填谷、负荷不间断优质供电、系统智能化保护与运行、自由离并网无缝切换等,从而实现发、用电效益最大化。

			1.1系统简介
设备由能量调度控制器、浪涌保护器、交流接触器、断路器、单相计量仪表、电流互感器、工业触摸屏(HMI)、测试端子等组成。主要完成微电网与电网能量交互的控制、计量与保护,同时通过能量调度控制器对储能、分布式电源、交直流负荷等进行能量管理与调度,实现微电网平滑稳定、经济高效运行。
			1.2 
系统拓扑图

二、系统参数
1)触摸屏:
			² 内核:J1900 CPU(主频2400MHz*4核心);
			² 内存:4GB;
			² 触摸类型:四线电阻式触摸屏;
			² 串行接口:RS232/RS485;
			² 以太网口:10/100M自适应;
			² 电磁兼容:工业三极;
			² 监测内容:对微电网的实时运行和报警信息进行全面监控,并对微电网进行统计和分析,实现对微电网参数的监控。
			2)工业交换机:
			² 网络标准:IEEE 802.3、IEEE 
			802.3u、IEEE 802.3x;
			² 端口:8个10/100Mbps 
			RJ45 端口;
			² 指示灯:每端口具有1个Link/Ack、Speed
			指示灯/每设备具有1个Power指示灯;
			² 性能:存储转发/支持3.2Gbps背板带宽/支持8K的MAC地址表深度。
			3)浪涌保护器:
			² 最大持续运行电压Uc:1000V;
			² 标称放电电流In(8/20us):20KA;
			² 最大放电电流Imax(8/20us):40KA;
			² 保护水平Up(8/20us):<1.8KV响应时间:≤25ns;
			4)交流接触器:
			² 主触点数量:3对;
			² 额定电流:25A;
			² 线圈电压:AC220V;带辅助触点;
			5)光伏专用单相电双向计量仪表:
			² 电流、电压测量精度:0.2级;功率、
			² 有功电能测量精度:0.5级;
			² 无功电能:1级;
			6)开关电源:
			² 输入电压:AC220V;
			² 输出电压:DC24V;
			² 额定输出电流:2.5A;
			7)系统材质与尺寸:
柜体采用钢质结构,钢板厚度:2mm;前门采用透明钢化玻璃设计;后门采用单开门设计,底部设置穿线孔位;两边侧板可拆卸;柜体尺寸≥:750×650×1800(mm);
			2.1微电网储能与控制系统
储能与稳定控制系统由双向储能变流器、切换开关、储能蓄电池组、电池管理系统(BMS)、直流功率计量仪表、低压线路保护器、电流互感器、分流器、测试端子、通讯网关等组成。主要实现对微电网储能的充放电管理、直流母线与交流母线的双向变流、内置隔离微电网与市电电网的PCC节点开关。

			1)微电网储能双向变流稳定控制器(PCS):
			² 最大并网功率:5.0KW;
			² 输入直流电压:DC48V;
			² 最大充电功率:5500W(可设定);
			² 充电电压:可设定;集成温度补偿功能;
			² 保护功能:接反保护,欠压保护,过压保护,过充保护,过载保护,短路保护等;
			² 额定输出电压:220V(180Vac-280Vac);
			² 额定电网频率:45/65HZ,±5HZ;
			² 最大交流电流:22A;
			² 功率因素:0.8超前~0.8滞后;
			² 
			
			THDI:<1.5%;
			² 交流连接类型:单相;
			² 设备保护:直流极性反接保护,直流输入开关保护,交流输出过流保护,交流输出过压保护,接地故障监测,电² 网孤岛监测,残余电流检测;
			² 通讯接口:隔离RS485;

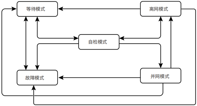
 微电网储能变流控制器运行模式
| 
序号 | 
部件 | 
说明 | 
| 
					1 | 
					等待模式 | 
机器上电后等待阶段当符合条件时,进入自检模式
 若有故障,逆变器进入故障模式。
 | 
| 
					2 | 
					自检模式 | 
逆变器启动前,持续进行自检、初始化等。若满足条件,则进入并网模式,逆变器启动并网运行。
 若未检测到电网,则进入离网模式,逆变器离网运行;若逆变器无离网功能,则进入等待模式。
 若自检未通过,则进入故障模式。
 | 
| 
					3 | 
					并网模式 | 
逆变器正常并网运行。若检测到电网不存在,则进入离网工作模式。。若检测到故障发生,则进入故障模式。
 若检测到电网条件不满足并网要求,且未开启离网输出功能,则进入等待模式。
 | 
| 
					4 | 
离网模式 | 
					当电网断电时,逆变器工作模式切换为离网模式,BACK-UP端口继续给负载供电。。若检测到故障发生,则进入故障模式。若检测到电网条件不满足并网要求,且未开启离网输出功能,则进入等待模式。。若检测到电网条件满足并网要求,且已开启离网输出功能,则进入自检模式。
 | 
| 
					5 | 
故障模式 | 
					若检测到故障,逆变器进入故障模式,待故障清除,进入等待模式 | 
			2)储能蓄电池:(采用磷酸铁电池组)
			² 电池容量:48V/2.4KWH;
			² 电池连接方式:串联;
			² 电池保护:末端接熔断器;  
			3) 
电池管理系统(BMS)
			² 电源电压:AC/DC220V;
			² 输入功率:≤10W;
			² 电池单体电压检测:24节;
			² 电池电流采集:1路;
			² 电池温度采集:1路;
			² 单体电压测量范围:0.5V~16V;
			² 单体电压测量精度:≤±0.3%;
			² 通讯端口:RS485;可检测蓄电池组的电压、电流;单体电池电压、内阻;蓄电池工作温度,BMS系统可动态检测蓄电池间的工作情况,估测蓄电池的SOC,使蓄电池和设备间的连接更科学,大大延长蓄电池的工作寿命。
			4)直流功率表:
			² 电压测量范围:DC0-300V;
			² 电压测量精度:0.2级;
			² 电流测量范围:0-50A;
			² 电流测量精度:0.2级;
			5) 
交流接触器:
			² 主触点数量:3对;
			² 额定电流:25A;
			² 线圈电压:AC220V;带辅助触点;
			6)系统材质与尺寸:
柜体采用钢质结构,钢板厚度:2mm;前门采用透明钢化玻璃设计;后门采用单开门设计,底部设置穿线孔位;两边侧板可拆卸;柜体尺寸≥:750×650×1800(mm);
			2.2 
			微电网分布式能源接入系统
			发电机电源模拟单元由永磁发电机组、拖动异步电机、智能汇流箱装调与检测模块、光伏组件等组成。发电机采用永磁发电机,通过异步变频电机进行拖动,可模拟发电机在不同工况下的发电输出;    
			
			光伏发电单元由光伏组件和汇流箱检测模块组成,以便在排除故障过程中可随时切断能量输入,保证操作者人身安全;微电网分布式能源接入系统由光伏微网控制器、风力AC-DC控制器、直流功率计量仪表、分流器、变频调速器、测试端子等组成。主要完成对分布式能源的接入、分布式发电的计量与保护。

			1)发电机:
			²额定功率:500W;
			²额定电压:24V;
			²发电机类型:三相交流永磁发电机;
			²调速方式:变频电机拖动;
			²工作温度:-40℃~80℃;
			2)变频拖动电机:
			²额定电压:AC220V;
			²额定频率:50HZ;
			²额定功率:750W;

			3) 
变频器:采用微处理器控制,使用具有现代先进技术水平的绝线栅双极型晶体管作为功率输出器件,具有很高的运行可靠性和功能的多样性。脉冲宽度调制的开关频率可选,降低了电动机运行的噪声。核心部件为CPU单元。根据设定的参数,经过运绷出控制正旋波信号,经过SPWM调制。放大输出三相交流电压驱动三相交流电动机运转。
			²功率:0.75KW;
			²电压:输入单相180-265V;
			²输出三相220V;
			²输入频率:50HZ;
			²输出频率:0-150HZ
			²波动:±5%;
冷却方式:自冷通用磁通矢量控制;1Hz时150%转矩输出、采用长寿命元器件;内置Modbus-RTU协议;内置制动晶体管、扩充PID;三角波功能;带安全停止功能
			4)太阳能光伏电池组件:
			太阳能电池组是本实训台的核心组成部分亦是光伏发电系统不可或缺的核心部件,是将光能转换为电能并通过光伏控制系统储存在储能电池当中做为直流总线电源供给DC-AC并网同步电源。
太阳能电池组为多晶硅或单晶硅,是由高效晶体硅太阳能电池片、超白布纹钢化玻璃、EVA、透明TPT背板以及铝合金边框组成。

			²组件类型:单晶;
			²功    率:100W;(共6块)
			²开路电压:42V
			²组件效率:≥18%;
			²功率偏差:2.0%;
			²工作温度:-40℃~85℃;
			²边框材质:铝合金;
			5)光伏支架:
			钢构件采用金属保护层的防腐方式。钢结构支架、连接板及拉条均采用热浸镀锌涂层,热浸镀锌满足(金属覆盖层钢铁制件热浸锌层技术要求及试验方法)(GB/T13912-2002)的相关要求。电池板组件安装完成后尺寸为2000*1600*1400左右(长*宽*高),在室内的终端或在主控计算机上可以进行倾斜角调节、角度调节范围大约40度左右。

			6)储能运行管理系统
			²直流侧:
			²最大直流功率5KW
			²最大直流电压580V
			²工作电压范围125~550V
			²最低直流电压125V
			²最大直流电流11A
			²交流侧:
			²额定功率5KW
			²最大交流侧功率5.5kVA(长时间运行)
			²最大交流电流20A
			²最大总谐波失真<3%(额定功率时)
			²额定电网电压220V
			²允许电网电压范围180~265V
			²额定电网频率50/60Hz
			²允许电网频率范围47~52Hz/57~62Hz
			²额定功率下的功率因数>0.99
			²隔离变压器具备
			²直流电流分量<0.5%额定输出电流
			²功率因数可调范围0.9(超前)~0.9(滞后)
			²独立逆变电压范围230V
			²独立逆变输出电压失真度<3%(线性负载)
			²带不平衡负载能力100%
			²独立逆变电压过渡变动范围10%以内(电阻负载0%?100%)
			²独立逆变峰值系数(CF)3:1
			²最大效率97.6%
工作逻辑架构

电网供电时,储能逆变器并网工作在恒压模式,维持蓄电池SOC在一定水平,光伏逆变器并网发电;
			微网供电时,储能逆变器工作在独立逆变模式建网,光伏逆变器并网工作,光伏发电大于负载时,光伏优先供负载供电,剩余电力给电池充电;光伏发电小于负载时,储能和光伏共同为负载供电。 
			
			可选择电网优先或微网优先,根据选择的模式进行供电逻辑切换同时具备直流过压保护、极性反接保护、绝缘阻抗侦测、交流过压保护、孤岛保护、温度保护
			7)智能汇流箱装调与检测模块:
采用可拆卸式模块化设计,≧IP54防护等级;内置熔断器、防反二极管、断路器、浪涌保护器、监控等模块;支持汇流箱装调实训,包括元器件安装、标识标志粘贴、整机调试等;
			²尺寸:500×400×180mm,
			²输入路数:2 路;
			²额定电流:DC 0-16A;
			²反应时间:1s;
			²测量精度:0.5级;
			²温度系数:400ppm;
			8)直流功率表:
			²电压测量范围:DC0-300V;
			²电压测量精度:0.2级;
			²电流测量范围:0-50A;
			²电流测量精度:0.2级;
			4、微电网交直流负荷管理系统
			交直流负荷管理系统由交直流模拟负载、直流功率计量仪表、交流功率计量仪表、分流器、交流接触器、测试端子等组成。并预留1路或2路输出端口留作备用,可以通过软件模拟对不同等级负荷进行自动调度控制,模拟微电网负荷投切控制和带载运行参数分析。

1)模拟直流I级负荷:直流LED灯:额定DC48V/20W;
2)模拟直流II级负荷:直流电阻负载:500W/10Ω;
3)模拟交流I级负荷:交流白炽灯:AC220V/100W;
4)模拟交流II级负荷:交流电阻负载:800W/96Ω;
			5)感性负载:
			²额定电压:220V;
			²工作频率:50HZ;
			²工频耐压:3000V
			²额定电感:380mH
			6)容性负载:
			²额定容量:30μF±5%;
			²额定电压:450VAC 50/60HZ
			7)直流功率表:
			²电压测量范围:DC0-300V;
			²电压测量精度:0.5级;
			²电流测量范围:0-50A;
			²电流测量精度:0.5级;
			8)单相交流功率表:
			²电流、电压测量精度:0.2级;
			²功率、有功电能测量精度:0.2级;
			²频率测量误差:±0.05HZ;无功电能:1级;
			²供电电压:AC85-265V/DC100-300V;
			²功耗:≤10VA。
			9)系统材质与尺寸
柜体采用钢质结构,钢板厚度:2mm;前门采用透明钢化玻璃设计;后门采用单开门设计,底部设置穿线孔位;两边侧板可拆卸;柜体尺寸≥:750×650×1800(mm);
			5、主控台
1)操作台:可放置监控主机;板材:优质冷轧钢板;主体结构采用优质铝型材;尺寸:可定制;
2) 
电力数据采集监控系统(SCADA):具有用户及权限管理功能;支持主机加多从机功能;具有历史数据储存、数据库查询;在线实时监测系统数据、状态数据;实时曲线与历史曲线动态显示;在线设置和修改系统参数;通过以太网连接能量管理系统,具备快速遥信、遥测、遥控、遥调功能;具备模拟微电网自动化电力调度控制管理功能。
			2.1)电力监控数据终端
【地图】
①根据省、市、县进行电站聚合。点击集合点展开至本聚合下属层级。点击某个电站可进入电站级大屏。
②所有指标统计(电站规模模块除外)范围均变更为当前聚合范围内的电站。点击有效,手动缩放地图无效。
③后台可设置大屏默认的显示层级和地图范围。 
			
默认为全国地图。 
【环境贡献】通过累计总发电量折算统计电站环境贡献,通过系统设置录入。 
【发电统计】曲线+柱状图显示近 
			12 月每月发电量及收益。 
【最新接入】轮播显示最新接入的 5 
			个电站,每个电站以最新上传的图片作为展示图。 
【电站状态】环图显示统计并展示电站状态数量及占比。 
【实时功率】曲线模块显示电站功率总和的实时趋势。 
【等效小时】散点图显示电站等效小时与电站容量的分布趋势。 
【操作台】大屏左下方,点击后浏览器新窗口显示后台界面。 
【搜索】
①搜索电站:电站关键字、电站名称首字母。
②输入时,搜索框下可显示 
			5个模糊提示结果。
③在模糊提示中单击某个电站,则该电站图标放大突出。点击图标后进入单电站大屏。
④如果在轮播界面搜索,则退出轮播。


2.2) 
			单电站大屏功能模块 
【电站详情】显示电站名称、类型、容量、地址、接入时间。 
【发电统计】距离当年月份最近 12 
			个月电站发电量及收益。 
【环境贡献】单电站累计发电量折算。 
【天气预报】显示今天、明天、后天天气情况。 
【当日功率】显示距离现在最近 12 
			小时功率曲线,当日发电量。 
【逆变器】逆变器信息:型号、状态。 
【电站图片及简介】
①显示 
			3 张电站图片,可点击进行切换。
②可通过系统设置选择是否显示电站简介。
③关闭窗口,回到大屏开云足球(中国)模式。
			2.3)单电站状态 
			
【电站详情】电站及业主基本信息。 
【天气预报】当日起 5 天天气信息。 
			
【电站状态】电站发电状态及实时功率。 
【关键指标】今天发电及收益,累计发电及收益。 
【发电量及收益,功率曲线】日、月、年及寿命期维度的发电量及收益柱状图曲线,日维度的功率曲线。 
			
【逆变器监视及控制】轮播展示逆变器静态信息及实时数据,组织账户具备远程控制权限。




			2.4) 历史报表管理 
【电站搜索】通过电站、SN、地区、组织搜索需查看历史数据的电站。 
			
【时间选择】可选择某时间段及颗粒度(历史数据时间间隔)。 
【输出格式】选择历史数据生成形式,表格或图表。 
【设备选择】在电站列表中展开及选择添加需查看数据的设备。 
【设备列表】已添加设备显示列表,可选择设备逐一删除或点击清空列表按钮清除所有。 
【指标选择】若选择曲线形式,仅能选择两种指标。若选择列表形式,则不限指标数量。 
【生成数据】完成时间段选择和设备添加,根据选择呈现形式列表或曲线,进行数据加载。 
【导出】在生成数据时显示,点击导出按钮后,将在浏览器下方显示 
			excel 文档名称,可点击打开或另存为 excel 文档。 
			
			【保存模板】在生成数据时显示,点击可输入模板名称和描述。保存成功,可在我的模板列表中,选择并点击列表栏目可直接生成数据。 
时间选择: 
注:1)时间选择 
			31 天内,可跨月。
2.5) 常用报表 
【月报表】通过查询类别,即单电站/单地区/单组织/多电站/多地区/多组织其中一种类别搜索电站范围,选择需统计的月份,然后点击生成报表按钮生成报表。 
			
【年报表】通过查询类别,即单电站/单地区/单组织/多电站/多地区/多组织其中一种类别搜索电站范围,选择需统计的年份,然后点击生成报表按钮生成报表。 
			
【自定义表】通过查询类别,即单电站/单地区/单组织/多电站/多地区/多组织其中一种类别搜索电站范围,选择需统计的开始时间及结束时间,然后点击生成报表按钮生成报表。 
			
【导出】在生成数据时可点击,点击导出按钮后,将在浏览器下方显示 
			excel 文档名称,可点击打开或另存为 excel 文档。

			3)系统可完成实训内容
			²模拟风力发电机的启动、停止、运行过程;
			²模拟风力发电机的不同风速下发电与运行状态;
			²模拟风力发电机与分布式电源的互动运行、自启动/停机运行;
			²模拟真力发电机的控制系统,支持远方/就地设置定值、参数等操作;
			²测量系统的各项电气参数,实时记录各项电气参数;
			²微电网直驱风机模拟器定转速(转矩)电动机控制;
			²(BMS)管理系统在储能系统中的应用
			²光伏储能发电系统原理结构分析
			²光储系统汇流、防雷原理学习与实践
			²并网启动、停止,可模拟独立后备供电运行功能;
			²光储微网系统在多能互补、自发自用等联网型微电网中的应用
			²提供开放式MODBUS规约,便于接入监控系统或者外部的控制系统;
			²故障设置类型
1、风力发电机组运行过种中的开路、短路故障
2、风力发电机变流器工作不良故障
3、光伏发电运行过程中能量不足故障
4、光伏发电运行中开路故障
5、系统运行过程中通讯故障
6、系统运行中直流、交流负载故障
7、燃料电池发电系统其它故障(供气回路、DC-DC变流等)
6、配套教学资源
6.1在线教育课程开放平台(具有软件著作权,配1个登录帐号):
1)本系统是互通教学多元化管理平台,将用户传统的各个平台系统实施整合,集中互通管理,解决多平台、多账号难以管理、数据库分散无法集中统计等问题。系统包含了:在线教务管理系统、在线课程资源管理平台、在线习题库平台、在线考试考核平台、线上视频课程管理平台及线上虚拟仿真教学管理平台,真正意义的一站互通数据集中统计!
2)课程资源:多个微课视频实拍采集教学视频素材,后期影视包装,片头10秒左右,片尾5秒左右,视频尺寸不低于1920*1080,视频格式MP4、FLV等;多个虚拟仿真内容采用unity引擎开发,在pc端win系统上运行(win7、win8、win10,注不包含win 
			xp)软件。
3)为了教学的统一性要求在线教育平台与实训装置是同一个生产商!
4)微课内容不少于10课时.
1、通过该软件可以系统性学习太阳能光伏硅材料、电池片、光伏组件、光伏组件附属材料、光伏应用产品等全部系列光伏知识内容。
2、配备文字与动画展示并介绍从原材料至成品包括中间环节加工工艺等与使用方法。
3、多媒体系统自带语音讲解,图、文、声并茂展示讲解、与系统所述文字同步播放,帮助教师对光伏发电课程教案的快速编写,提高学生对新能源专业知识快速掌握和快速学习。
4、软件功能
1)展示各种太阳能光伏电池使用的硅材料实物;
2)配备文字与动画展示各种材料的生产工艺与使用方法
3)功能列表(约11课时)
光伏硅产品基本情况介绍
			²硅单质性质:包括硅的物理性质、化学性质、硅的分类与应用
			²硅化合物性质:包括二氧化硅、一氧化硅、硅的卤化物、三氯氢硅、硅烷等
			²硅的生长原理及定型
			²硅的提纯方法:包括化学提纯与物理提纯方法
			²多晶硅的制备及其缺陷和杂质:包括冶金硅级制备、高纯多晶硅制备、铸造多晶硅制备
			²单晶硅的制备及其缺陷和杂质:包括单晶硅生长、单晶硅的杂质与缺陷
			²单晶硅与多晶硅加工方法
			²硅薄膜材料:包括非晶硅薄膜材料、多晶硅薄膜材料
			²硅材料的测试与分析方法:包括导电型号测量、电阻率测量、少子寿命测量、霍尔系数的测定、迁移率的测量、化学性能分析、晶体结构分析等
			²硅材料测试与分析依据标准(GB标准、UL标准、IEC标准、SEMI标准)
6.2、新能源系统教学软件(具有软件著作权) 
			A、多媒体教学软件概述
1、通过该软件可以系统性学习太阳能光伏硅材料、电池片、光伏组件、光伏组件附属材料、光伏应用产品等全部系列光伏知识内容。
2、配备文字与动画展示并介绍从原材料至成品包括中间环节加工工艺等与使用方法。
3、多媒体系统自带语音讲解,图、文、声并茂展示讲解、与系统所述文字同步播放,帮助教师对光伏发电课程教案的快速编写,提高学生对新能源专业知识快速掌握和快速学习。
4、多媒体软件组成
(1)太阳能光伏电池片讲解与展示系统
主要功能
1、可以展示各种太阳能光伏电池片;
2、配备文字与动画展示各种电池片的生产工艺与使用方法
3、目录(约9课时)
			²太阳能电池片基本情况介绍
			²太阳能电池片基本结构分析
			²太阳能电池片分类
			²晶体硅太阳能电池片生产工艺:包括生产方法与生产设备介绍
			²晶体硅太阳能电池片生产主要原材料
			²太阳能电池片测试技术与方法:包括测试方法与测试设备介绍
			²太阳能电池片测试依据标准
			(2)太阳能光伏组件讲解与展示系统
1、可以展示各种太阳能光伏光伏组件
2、配备文字与动画展示各种光伏组件的生产工艺与使用方法
3、目录(约10课时)
			²太阳能电池组件基本介绍
			²太阳能电池组件的分类及各种组件的优缺点
			²太阳能电池组件的生产工艺介绍及相关设备
			²太阳电池组件的评定标准
			²太阳能电池组件的测试方法与测试设备
			²太阳能电池组件的发展方向
			(3)太阳能光伏组件附属材料讲解与展示系统
主要功能
1、可以展示各种太阳能光伏光伏组件附属材料;
2、配备文字与动画展示各种光伏组件附属材料的生产工艺与使用方法
3、目录(约7课时)
			²太阳能组件附属设施情况介绍
			²太阳能组件对钢化玻璃的具体要求
			²太阳能组件对支架铝型材的具体要求
			²太阳能组件对EVA封胶的具体要求
			²太阳能组件对TPT背板的具体要求
			²太阳能组件附属设施检测方法
			²太阳能组件附属设施测试标准
* B、展示与讲解内容目录(图、文、声并茂):
2.1 
太阳能光伏应用产品讲解与展示系统(约5课时)
2.1.1 
太阳能发电系统:
2.1.2 
家用太阳能发电机直流系统多媒体电视机
2.1.3 
太阳能便携电源:
2.1.4 
太阳能杀虫灯
2.1.5 
太阳能警示灯
2.1.6 
太阳能野营灯
2.2 
太阳能光伏发电基本原理
2.3 
太阳能光伏发电系统组成部分介绍
2.4 
太阳能光伏发电系统设计方法
2.5 
太阳能光伏电站施工建设方法
2.5.1、项目前期考察 
2.5.2、项目建设前期资料及批复文件 
第一阶段:可研阶段 
第二阶段:获得省级/市级相关部门的批复文件
第三阶段:获得开工许可 
2.5.3、项目施工图设计 
2.5.4、项目实施建设 
2.5.5、带电前的必备条件 
2.6太阳能光伏并网电站介绍
2.6.1、光伏并网电站简要描述 
2.6.2、光伏并网电站设备组成 
2.6.2、光伏并网电站设备功能 
2.7 
家用型太阳能电站建设方案
2.7.1、项目概述 
2.7.2、方案设计 (附详细方案设计)
(一)用户负载信息
(二)系统方案设计 
(三)效益计算:  
2.8 
逆变器基本原理介绍
2.9 
控制器基本原理介绍
主要作用:
			在小型光伏系统中,用来保护蓄电池;在大中型系统中,起平衡光伏系统能量、保护蓄电池及整个系统正常运行等;
光伏控制器应具有以下功能:
①防止蓄电池过充电和过放电,延长蓄电池寿命;
②防 
			止太阳能电池板或电池方阵、蓄电池极性接反;
③防止负载、控制器、逆变器和其他设备内 
			部短路;
④具有防雷击引起的击穿保护;
⑤具有温度补偿的功能
⑥显示光伏发电系统的 
			各种工作状态,包括:蓄电池(组)电压、负载状态、电池方阵工作状态、辅助电源状态、环境温度状态、故障报警等。
光伏控制器按电路方式的不同,可分为并联型、串联型、脉宽调制型、多路控制型等;
按组件输入功率分:小功率型、 中功率型、大功率型及专用控制器(如草坪灯控制器)等;
三、系统配置(配置单)
| 
编号 | 
产品名称 | 
型号规格 | 
数量 | 
单位 | 
备  
					注 | 
| 
					1 | 
能量管理系统 | 
					JDZNX-ZS01 | 
					1 | 
台 | 
					  | 
| 
					2 | 
储能与控制系统 | 
					JDZNX-ZS01 | 
					1 | 
台 | 
					  | 
| 
					3 | 
分布式能源接入系统 | 
					JDZNX-ZS01 | 
					1 | 
台 | 
					  | 
| 
					4 | 
交直流负荷管理系统 | 
					JDZNX-ZS01 | 
					1 | 
台 | 
					  | 
| 
					5 | 
储能运行管理主机 | 
					GW5000ES | 
					1 | 
台 | 
					  | 
| 
					6 | 
储能电池系统 | 
					LXU5.4-L | 
					1 | 
台 | 
					  | 
| 
					7 | 
风力发电机 | 
					500W(输出0-72V) | 
					1 | 
台 | 
					  | 
| 
					8 | 
拖动电机 | 
					220V 1000W 50Hz | 
					1 | 
台 | 
					  | 
| 
					9 | 
发电系统小车 | 
定制 | 
					1 | 
台 | 
定制 | 
| 
					10 | 
光伏发电单元 | 
开路40.5V,功率100W | 
					6 | 
块 | 
					  | 
| 
					11 | 
光伏支架系统 | 
定制/配套 | 
					1 | 
套 | 
					  | 
| 
					12 | 
测量仪表 | 
电压、电流、功率 | 
					1 | 
套 | 
					  | 
| 
					13 | 
微网控制一体主机 | 
					J1900 CPU内核 | 
					1 | 
台 | 
					  | 
| 
					14 | 
浪涌保护器 | 
					1000V  20KA | 
					1 | 
套 | 
					  | 
| 
					15 | 
故障设置模块 | 
					  | 
					1 | 
套 | 
					  | 
| 
					16 | 
室内大屏 | 
					100寸 | 
					1 | 
套 | 
					  | 
| 
					17 | 
使用手册 | 
					SBXNY-ZS01新型电力系统综合实训平台 | 
					1 | 
本 | 
					  | 
| 
顺逆流传热温差实验台 | 
| 
热水供暖循环系统综合实训装置 | 
| 
热能地板辐射采暖系统实训装置 | 
| 
消防防烟排烟系统控制实训装置 | 
| 
楼宇智能化火灾报警及联动系统实训考核装置 | 
| 
楼宇照明系统实训装置 | 
| 
智能楼宇电工实训考证装置 | 
| 
楼宇供配电系统实训装置 | 
| 
给排水设备安装与控制装置 | 
| 
					电动阀门控制安装实训装置 | 
| 
					过程控制技能实训考核装置 | 
| 
					高级过程控制系统实验装置 | 
| 
三容水箱综合控制系统实验平台  | 
| 
过程控制综合实验平台 | 
| 
过程控制综合实验装置  | 
| 
集散型过程控制综合实验装置 | 
| 
					现场总线过程控制系统实验装置 | 
| 
					楼宇供配电系统实训装置(LON总线型) | 
| 
楼宇供配电及照明系统综合实训装置 | 
| 
建筑工程消防及楼宇智能信息化实训室建设实施方案 | 
| 
楼宇消防自动化系统综合实训室,消防实训室参考方案 | 
| 
除湿机电气控制系统实训台 | 
| 
全工况多功能型除湿系统实训装置 | 
| 
						安防实训考核装置 | 
| 
						楼宇智能安防布线实训系统(工程型) | 
| 
						保卫管理员实训室建设方案 | 
| 
						网络安防技术实训台 | 
| 
					终端式智能家居系统实验实训装置 | 
| 
					物联网智能家居系统集成与运维平台 | 
| 
					消防报警联动系统实训装置 | 
| 
					消防供水管路安装实训装置 | 
| 
变频恒压供水系统实训装置 | 
| 
消防联动控制中心及灭火系统实训装置 | 
| 
消防联动控制中心及喷淋灭火系统实训装置 | 
| 
楼宇智能化工程实训室建设、楼宇智能化设备安装与运行 | 
| 
给排水管道安装实训装置 | 
| 
建筑给排水系统安装实训室,给排水实验室 | 
| 
消防实训室,消防电梯实训室,消防工程技术专业实训室 | 
| 
智能楼宇实训系统、智能建筑实训装置、消防培训设备,建筑供电实训装置 | 
| 
管道安装及控制实训装置 | 
| 
智能家居系统应用实训装置 | 
| 
楼宇智能控制实训装置 | 
| 
自动消防报警喷水灭火系统实训装置 | 
| 
消防自动报警与联动实训装置 | 
| 
楼宇供电及消防供电演示系统 | 
| 
楼宇电气理虚实一体化综合实验平台 | 
| 
楼宇供配电技术实训装置 | 
| 
PLC楼宇电气基础实验平台 | 
| 
						楼宇供配电系统实训装置(LON总线型) | 
| 
						 楼宇照明系统实训装置(LON总线型) | 
| 
楼宇智能化工程实训装置 | 
| 
楼宇工程技能实训设备 | 
| 
建筑给排水电气及自动化实训系统 | 
| 
建筑供配电技术实训装置 | 
| 
建筑电气设备实验装置 | 
| 
建筑群设备间光纤传输系统实验实训装置 | 
| 
					消防实训室设备,安防实训室设备 | 
| 
消防水泡定位射流灭火装置 | 
| 
智能消防系统实训装置 | 
| 
消防工程专业实验室设备 | 
| 
消火栓灭火系统实训装置 | 
| 
自动喷水灭火系统实验实训装置 | 
| 
综合布线实训考核装置 | 
| 
楼宇自动化综合布线实训室 | 
| 
楼宇智能安防布线实训系统(工程型) | 
| 
有线电视系统实训装置 | 
| 
网络综合布线与工程技能实训平台 | 
| 
楼宇智能化综合布线考核实训装置 | 
| 
弱电井中垂直工作区系统实验实训装置 | 
| 
消防自动化实训装置 | 
| 
					智能停车场管理系统实训装置 | 
| 
					多功能模块化电梯综合考核培训检测平台 | 
| 
					单机电梯考证设备 | 
| 
					电梯实物教学模型 | 
| 
					门禁控制系统实验模型 | 
| 
					排水工程教学科研实验装置 | 
| 
					压力容器综合实验装置 | 
| 
					气体定压比热测试仪 | 
| 
					表冷器性能测试实验系统 | 
| 
					离心泵性能综合实验装置 | 
| 
					离心风机性能测试实验台 | 
| 
					管路串并联综合实验台 | 
| 
					可视化制冷循环演示装置 | 
| 
					风机盘管热工性能试验台 | 
| 
					换热器综实验装置(数据采集) | 
| 
					热工基础实验装置 | 
| 
					蒸汽冷凝时传热和给热系数测试装置 | 
| 
					气液两相流实验装置 | 
| 
					热工自动化仪表实训平台 | 
| 
					热工仪表及控制实训装置 | 
| 
液位流量压力温度实验装置 | 
| 
					流体力学水力学实验装置 | 
| 
					空气热湿处理试验台 | 
| 
					化工原理实训设备,化工原理实验装置,化工原理实验室设备 | 
| 
					化工原理实验装置,化学工程实验设备、化工工艺实验装置 | 
| 
					化工自动化仪表实训平台 | 
| 
					水暖电气实训设备 | 
| 
					通风空调实验系统、通风空调系统安装实训设备、通风空调系统安装实训装置 | 
| 
					电梯控制技术综合实训装置 | 
| 
					现代冷库技术综合实训考核设备 | 
| 
					制冷制冷热直流变频空调实验实训装置 | 
| 
					活塞式冷水机组电气实训智能实验装置 | 
| 
					空调安装调试实训装置 | 
| 
					空调制冷换热综合实验台 | 
| 
					制冷压缩机性能实验台 | 
| 
					制冷机制冷测试培训装置 | 
| 
					一机两库系统综合实训装置 | 
| 
					空调制冷系统技能实训平台(带回收系统) | 
| 
					暖通中央空调系统技能综合实训装置 | 
| 
					户式中央空调实训考核装置 | 
| 
					智能空调控制实验实训考核装置 | 
| 
					制冷系统热工测控综合实验台 | 
| 
					制冷设备与PLC控制实训考核装置 | 
| 
					制冷实训装置、空调维修调试实训设备 | 
| 
					电冰箱制冷系统实训考核装置(直冷) | 
| 
					空调制冷换热综合实验装置 | 
| 
					楼宇集成管理实训平台 | 
| 
					冷热源监控实训系统 | 
| 
					中央空调性能模拟实验台 | 
| 
					中央空调控制系统实训装置 | 
| 
					工程型中央空调实训设备 | 
| 
					中央空调控制监控实训考核装置 | 
| 
					热能地板辐射采暖系统实训装置 | 
| 
					地源热泵中央空调实训装置 | 
| 
					中央空调实训装置 | 
| 
					中央空调实训考核装置(网络型) | 
| 
					中央空调实训考核装置(总线型) | 
| 
					中央空调空气处理系统实训装置(DDC总线型) | 
| 
					全工况多功能型除湿系统实训装置  | 
| 
					空调系统多联机(可变冷媒制冷剂流量系统)系统实训装置 | 
| 
					采暖通风实训设备.采暖通风实训装置.供暖实验室设备 | 
| 
					现代制冷装调技术综合实训考核设备 | 
| 
					空调制冷制热系统实训考核装置 | 
| 
					制冷与空调系统技能实训装置 | 
| 
					空调/冰箱制冷制热实训考核装置 | 
| 
					制冷空调冰箱实训考核装置 | 
| 
					变风量中央空调电气实训考核装置 | 
| 
					建筑供配电技术实训装置 | 
| 
					智能楼宇管理师实训及技能鉴定平台 | 
| 
					楼宇智能化工程技术技能实训考核装置 | 
| 
					楼宇智能化工程实训装置 | 
| 
					恒压供水实训装置 | 
| 
					给排水设备安装与控制装置 | 
| 
					智能分体空调实训考核装置 | 
| 
					制冷与空调系统实训装置(可拆装) | 
| 
					空调维修调试实训装置 | 
| 
					智能电冰箱综合原理实训台 | 
| 
					热泵式分体空调制冷系统实训装置 | 
| 
					空调技能综合实训考核装置  | 
| 
					变频空调控制实训考核装置 | 
| 
					空调冰箱组装与调试实训装置 | 
| 
					现代制冷制热实训考核鉴定设备 | 
| 
					制冷制热实训考核鉴定设备 | 
| 
					空调冰箱组装与调试实训考核装置(智能考核型) | 
| 
					制冷管路基本技能实训设备 | 
| 
					新型制冷分体变频空调实训安装调试装置 | 
| 
					柜式空调技能实训考核装置 | 
| 
					家用分体空调技能实训考核台 | 
| 
					制冷制热实训设备,双门冰箱实训考核装置、家用电器实训装置、空调实训考核装置 | 
| 
					散热器热工性能实验台 | 
| 
					人工气候无尘洁净室空调装置 | 
| 
					给排水供暖循环系统综合实训装置 | 
| 
					船舶空调实训考核装置 | 
| 
					空气动力实训装置(风洞) | 
| 
					空气源热泵热机实训考核装置  | 
| 
					活塞式压缩机制冷模拟实验设备  | 
| 
					仿真中央空调微机控制实验室设备带微机接口)  | 
| 
					家用中央空调实训考核装置 | 
| 
					空调控制实验实训考核装置(美的定频) | 
| 
					家用电冰箱智能温控电气实训考核装置 | 
| 
					热工仪表检修与调校实训装置 | 
| 
					热工测量实验装置 | 
| 
					制冷管路维修基本技能实训装置 | 
| 
					变频热泵空调实验装置 | 
| 
直流热泵变频空调实验装置 | 
| 
空调修理专业技能实践装置 | 
| 
变频空调制冷系统实训考核装置 | 
| 
直流变频空调实训智能考核装置 | 
| 
分体空调实训装置 | 
| 
热泵型分体空调实训考核装置 | 
| 
					中央空调系统实训装置(DCS) | 
| 
					中央空调系统实训装置 | 
| 
					中央空调实训考核装置 | 
| 
中央空调工程实验台 | 
| 
中央空调微机控制实验台 | 
| 
					空调过程实验装置 | 
| 
					制冷空调系统安装与维修实训平台 | 
| 
					风道平衡空调实验台 | 
| 
					焓差法空调实验装置 | 
| 
					空调制冷系统拆装实践平台 | 
| 
					散热器热工性能实验台 | 
| 
					多功能家用电子产品电气控制综合实训装置 | 
| 
					家电技术综合实训系统 | 
| 
					组合音响调音技术实训装置 | 
| 
					水暖电气实训系统 | 
| 
					电饭煲维修实训装置 | 
| 
					太阳能热能培训器 | 
| 
					给排水集成监控系统实训考核装置 | 
| 
					物联网实训设备、智能家居实训室设备、综合布线实训室设备、网络技术实训室设备  | 
| 
					现代冷库技术综合实训考核装置 | 
| 
					制冷与空调技术实训平台 | 
| 
					楼宇智能化综合布线考核实训装置 | 
| 
					压缩机模型实训设备 | 
| 
					冷却塔实验装置 | 
| 
					压缩机性能测试实训设备 | 
| 
					小型冷库制冷系统综合实训考核装置 | 
| 
					离心式水泵拆卸装配测试装置 | 
| 
					高能效比多功能热泵空调实验系统 | 
| 
					单级压缩式制冷循环综合性能实验装置(变频) | 
| 
					双级压缩机式制冷系统实验装置 | 
| 
					空气调节过程实验装置 | 
| 
					变风量通风与排烟系统实训设备 | 
| 
					地铁车站通风(防排烟)系统模拟平台 | 
| 
					地铁隧道通风系统演示平台 | 
| 
					多级半导体制冷热泵技术实验台 | 
| 
					太阳能热泵热电实验装置 | 
| 
					风冷式半导体制冷热泵技术实验台 | 
| 
					水冷式制冷机性能综合试验台 | 
| 
					制冷/热泵循环演示装置 | 
| 
					模拟锅炉燃烧器实训台 | 
| 
					模拟蒸汽锅炉实训台 | 
| 
					制冷系统器原理实训装置 | 
| 
					制冷系统自控系统综合实验装置 | 
| 
					制冷系统热工测控综合实验台 | 
| 
					多能互补阳与中央空气调节系统 | 
| 
					空气、水、地源热泵系统模拟平台 | 
| 
					吸附吸传热传质性试装置 | 
| 
					蒸发冷却实装置 | 
| 
					制冷压缩机拆装实训装置 | 
| 
					变频恒压供水技能实验模型 | 
| 
					变频空调电气实训考核装置 | 
| 
					空调制冷综合实训装置 | 
| 
					柜式空调实训考核装置 | 
| 
					电冰箱电气控制线路实训箱 | 
| 
					制冷与制热系统技能实训装置 | 
| 
					电冰箱电气控制线路实训装置 | 
| 
					透明表冷器喷水室性能测定实验台 | 
| 
					多功能家电综合实训台 | 
| 
					热工学综合实验装置 | 
| 
					热工仪表测量实验装置 | 
| 
家用中央空调实训考核设备  | 
| 
智能空调控制实验实训考核装置 | 
| 
					制冷压缩机性能测试实训装置 | 
| 
					压缩机性能试验台(电量热计法) | 
| 
					电气控制与PLC一体化教学实训室建设 | 
| 
					变频空调实训考核装置 | 
| 
					制冷系统电气元件和故障实训考核装置 | 
| 
					多功能家用电子产品电气控制综合实训装置 | 
| 
制冷原理实训装置 | 
| 
					管道与制暖安装实训装置 | 
| 
水冷式中央空调实训考核装置 | 
| 
					供热系统管道安装实训装置 | 
| 
					建筑给水排水实验系统 | 
| 
					楼宇消防自动化系统综合实训装置 | 
| 
					风机风室性能实验台 | 
| 
					变频式抽油烟机维修技能实训考核装置 | 
| 
					家用电热水器维修与安装实验装置 | 
| 
					模拟办公楼热计量供暖实训装置 | 
| 
					通风管道式中央空调实训考核装置 | 
| 
					建筑工程实验室、建筑环境与能源实验室 | 
| 
					多功能家用电子产品电气维修实训考核装置 | 
| 
电工电子技能综合实训考核平台 | 
| 
电工电子技术综合实训考核装置 | 
| 
电工基础与技能实训考核装置 | 
| 
电工技术综合实验平台 | 
| 
电工技术综合实训装置 | 
| 
电工技术实训网板 | 
| 
电子工艺实训台(两面4工位) | 
| 
电子技术综合实训考核设备 | 
| 
电子技术综合实验装置 | 
| 
模拟与数字电路实验平台 | 
| 
数模电综合实训平台 | 
| 
电气自动化设备安装与维修实训考核平台 | 
| 
					网孔型电工技能及工艺实训考核装置(双面、四组) | 
| 
					智能型装接表电工实训系统 | 
| 
电工技能实训考核柜 | 
| 
直流调速(调压)实训控制柜 | 
| 
电气工程与自动化实训室设备 | 
| 
化工自动化仪表实训平台 | 
| 
电工·电子技术实训装置 | 
| 
电气控制实训装置(单面双组型) | 
| 
电工电气控制实训考核装置 | 
| 
电气装配综合实训装置 | 
| 
电气装调实训装置 | 
| 
电气装配与调试实训平台 | 
| 
仪表自动化控制综合实训台 | 
| 
初中高级维修电工实训考核装置 | 
| 
高性能高级维修电工及技能培训考核实训装置 | 
| 
维修电工电气控制及仪表照明电路实训考核装置 | 
| 
电工电子电拖综合实验装置 | 
| 
现化电工综合实训考核实训台 | 
| 
电工培训考核装置 | 
| 
电机拖动及运动控制综合实验台 | 
| 
机电技术技能实训考核装置 | 
| 
电机控制与调速实训装置 | 
| 
电机与电气控制实训台 | 
| 
楼宇智能化控制系统平台 | 
| 
电气技能实训考核装置 | 
| 
电工电气装配与工艺实训台 | 
| 
电机与电力拖动实训装置 | 
| 
维修电工技能实训考核装置(网孔板、单面双组型) | 
| 
电工电子及电机拖动综合实训平台 | 
| 
电工电子电力拖动技术实验装置 | 
| 
电工技能实训与考核装置 | 
| 
电工技术实训台 | 
| 
电工技术实验装置 | 
| 
电工电子电力拖动实验与技能实训台 | 
| 
电工综合实训考核设备 | 
| 
高级电工实训台 | 
| 
电工电子综合实验台 | 
| 
智能型电工电子拖动综合实验装置(带PLC实验) | 
| 
电工基本技能训练实训装置 | 
| 
电子技术综合应用创新实训考核装置 | 
| 
电子技术创新设计综合应用实训装置 | 
| 
电子焊接实训考核装置 | 
| 
电子工艺与检测实训平台 | 
| 
电子产品装配实训台 | 
| 
电子装配实训台 | 
| 
电子技术实验装置 | 
| 
高级电工电子技术实验装置 | 
| 
高性能电工电子电拖综合实训装置 | 
| 
电子技术综合实验装置 | 
| 
电子电路综合实验实训装置 | 
| 
电子电工基础实验台、通用电工实验装置 | 
| 
通用电力拖动实训装置 | 
| 
电工基础实验装置 | 
| 
电气控制技术实训考核装置 | 
| 
电气控制及电子技能实训考核装置 | 
| 
内外线电气安装与维修实训装置 | 
| 
网孔型电工技能及工艺实训考核装置(单面、双组) | 
| 
电工技能实训考核平台 | 
| 
电工电子技能及创新设计综合实训考核装置 | 
| 
电工电子与电力拖动实训平台 | 
| 
电工电子技术实验台 | 
| 
初、中、高级及技师维修电工实训考核装置 | 
| 
电工技能训练工作台 | 
| 
电工技能实训教学装置 | 
| 
电气控制综合实验装置 | 
| 
供配电技术实训装备 | 
| 
维修电工技能训练与考核平台(网孔板、双组型) | 
| 
电工实训装置(单面双组型) | 
| 
电工电子模拟实训装置 | 
| 
低压电工电气装配实训台 | 
| 
电子装配工艺与检测实训装置 | 
| 
电工工艺(维修电工)试验台 | 
| 
电工电子电拖实训台 | 
| 
一体化电工电子技术创新设计综合应用实训装置 | 
| 
现代维修电工技术实训考核装置 | 
| 
铁道车辆电气检修实训室建设 | 
| 
电工电子实训设备 | 
| 
电工实训工作台 | 
| 
电子技术技能实训考核台 | 
| 
电子学技术综合实验装置 | 
| 
维修电工电气控制实训装置 | 
| 
机床电气与PLC控制教学实验装置 | 
| 
维修电工技能考核实训装置 | 
| 
机电技术技能实训考核装置 | 
| 
电气装配实训装置(网孔板、双组型) | 
| 
学生电源台,学生电源实训装置 | 
| 
电子产品设计与制作实训平台 | 
| 
电子单片机实训台 | 
| 
维修电工实训设备 | 
| 
维修电工实训考核装置 | 
| 
电机电力电子及电气传动实训装置 | 
| 
电机控制及调速综合实训装置 | 
| 
电工电子自动化综合实训实验台 | 
| 
模电数电综合实验装置 | 
| 
电工模电数电综合实训平台 | 
| 
电气控制及电子技能实训考核装置 | 
| 
电气装配实训装置 | 
| 
网孔型电工电气装配实训台 | 
| 
维修电工实训考核装置(单面双工位) | 
| 
电子电工综合实验装置 | 
| 
电工电子综合实训平台 | 
| 
电工技能测试台 | 
| 
电工操作台、初级维修电工实训设备 | 
| 
电子综合实验平台 | 
| 
电工综合实验平台 | 
| 
维修电工实训设备 | 
| 
高级电工技能实训考核装置 | 
| 
电工电子技术创新设计综合应用实训台 | 
| 
电力拖动实验装置 | 
| 
电工电子技术实验台 | 
| 
高级电工技术实验台 | 
| 
电工综合实验装置 | 
| 
维修电工技能智能实训考核装置 | 
| 
机电技术技能实训考核装置 | 
| 
电工电子技能综合实训装置 | 
| 
通用电工竞赛训练平台 | 
| 
高级电工练功考核实训台 | 
| 
电工、电子、电力拖动、PLC、变频器、单片机、触摸屏实训台 | 
| 
电子技术综合实训装置 | 
| 
电子技术技能实训台 | 
| 
现代物流仓储自动化实验系统 | 
| 
电气线路安装实训装置 | 
| 
维修电工技术实训平台 | 
| 
电力电子技术应用实训装置 | 
| 
电工电子综合应用创新实训装置 | 
| 
电气照明设备安装调试技能实训装置 | 
| 
电气安装调试实训设备,电气安装调试实训装置 | 
| 
自动生产线装调与设计实训装置 | 
| 
互联网+现代电工电子技术实训装置 | 
| 
电工电子·电拖·PLC技术综合实训考核装置 | 
| 
电气设备安装调试技能实训装置 | 
| 
电工电子基础实验装置 | 
| 
电工电子技术基础实训考核平台 | 
| 
电气安装与维修实训装置 | 
| 
电机传动与控制实验装置 | 
| 
维修电工高级技师考核实训设备 | 
| 
电气技术考核实训装置 | 
| 
电气控制PLC实训台 | 
| 
电气安装与维修实训考核装置 | 
| 
电气控制系统安装与调试实训设备 | 
| 
电机及电气技术实验装置 | 
| 
电气安装调试实训装置 | 
| 
通用电工电子电拖实验装置 | 
| 
电工电子实验装置 | 
| 
电机拖动及电气控制技术实训装置 | 
| 
电机拖动及运动控制综合实验台 | 
| 
机电综实训考核平台 | 
| 
电力拖动实验装置 | 
| 
					电工电子技术创新设计综合应用实训台 | 
| 
					计算机组装与维修实训装置 | 
| 
电力电子技术应用创新设计综合实训装置 | 
| 
全数字交流调速系统实验装置 | 
| 
直流调速技术实训装置 | 
| 
电机性能测试柜 | 
| 
机电控制综合实训平台 | 
| 
电机控制实训台 | 
| 
电机控制接线实验台 | 
| 
电机运动控制实训装置 | 
| 
电工电机拖动实训装置 | 
| 
电机装配与运行检测实训装置 | 
| 
电机电控配线安装实训装置 | 
| 
电机·变压器维修及检测实训装置 | 
| 
电机故障检测实训考核装置 | 
| 
变频器工作原理实训装置 | 
| 
维修电工技能实训考核装置(电气控制·PLC·变频器) | 
| 
高级电工技能实训考核装置 | 
| 
高级维修电工变频调速PLC可编程控制实训装置 | 
| 
高级维修电工实训平台 | 
| 
电子产品工艺实训台 | 
| 
电子焊接技能实训平台 | 
| 
现代电工技术实训考核装置(柜式、双面型) | 
| 
高级电工电子实验装置 | 
| 
数字电子技术综合实训考核装置 | 
| 
模拟电路、数字电路实验平台 | 
| 
电子学综合实验装置 | 
| 
模拟电子电路实验装置 | 
| 
模拟电路应用创新实验平台 | 
| 
电子装配及焊接技能实训装置 | 
| 
电子焊接实训考核装置 | 
| 
电子焊接装配实训台 | 
| 
电子产品焊接与工艺实训台 | 
| 
电子工艺焊接装配生产线 | 
| 
电工电子创新综合实训装置 | 
| 
电子工艺实训考核装置 | 
| 
电子工艺实训考核装置 | 
| 
电子创新实验台 | 
| 
电子产品设计与装调实训考核装置 | 
| 
电力拖动一体化实训设备 | 
| 
网孔型电工电子电力拖动PLC可编程综合实训装置 | 
| 
网络型高性能电工电子技术实训与考核装置 | 
| 
智能电子电路综合实训台 | 
| 
模电数电综合应用创新实训考核装置 | 
| 
电子(模电数电)技术综合应用创新实训考核装置 | 
| 
智能化电工职业技能等级考核平台 | 
| 
电工高级技能鉴定实训考核设备 | 
| 
电工电子基础实验实训教学平台 | 
| 
电工电子综合实验装置 | 
| 
电子技术综合实训考核平台 | 
| 
电工实训考核装置 | 
| 
电工技能实训装置 | 
| 
电工技能实训台 | 
| 
电工技能实训教学装置 | 
| 
电气系统安装与调试实训装置 | 
| 
电工技术实训室、电工技术实训室设备 | 
| 
电工基础实训台 | 
| 
电工实训考核装置,电工技术实训考核装置,网孔型电工实训考核设备 | 
| 
现代电气控制系统安装与调试实训考核装置 | 
| 
网孔型电气控制实训装置 | 
| 
在线智慧电子实验系统综合实训平台 | 
| 
电子产品装调与人工智能创新考核装置 | 
| 
电力电子技术应用创新设计综合实训装置 | 
| 
电子学综合实验装置 | 
| 
电工实训操作台(单面二组型) | 
| 
电工电子技术综合实训考核装置 | 
| 
电工电子自动化综合实验实训装置 | 
| 
电工电子电拖实验装置 | 
| 
电工技能鉴定实训装置 | 
| 
低压电气装配工技能实训考核装置 | 
| 
电工电拖综合实训装置 | 
| 
电工技术实训考核装置 | 
| 
机电综合实训考核平台 | 
| 
电工电子技术实验装置 | 
| 
电力拖动实训装置 | 
| 
轨道交通电力系统综合自动化技能实训考核平台 | 
| 
电机与拖动综合实训平台 | 
| 
电力电子及电机拖动实验装置 | 
| 
电力电子综合实训平台 | 
| 
电力拖动一体化实训设备 | 
| 
电力系统综合自动化技能实训考核平台 | 
| 
电力系统微机保护综合实训装置 | 
| 
电力系统自动化实训平台 | 
| 
电气设备及二次部分实训考核装置 | 
| 
现代电力电子及交直流调速实验装置 | 
| 
电力电子技术实验箱 | 
| 
电力电子技术实训装置 | 
| 
电机及电气技术实验装置 | 
| 
电机电力电子及电气控制技术实验装置 | 
| 
电机及电气技术实验装置 | 
| 
交直流调速实训装置 | 
| 
大功率直流调速系统实训考核装置 | 
| 
电机装配与运行检测实训考核设备 | 
| 
电机电力拖动及电气控制实训装置 | 
| 
电机拖动及自动控制系统实验台 | 
| 
电机及电气控制实验装置 | 
| 
电子技术综合实训装置 | 
| 
电子焊接装配实训台 | 
| 
电子创新综合实训平台 | 
| 
电工电拖综合实训平台 | 
| 
电机控制实验台、电机PLC控制实验装置 | 
| 
摇臂钻集合实验台,机床电气控制技能实训考核装置 | 
| 
电气控制实训平台 | 
| 
一体化网络型高级维修及技师电工技能培训考核实训装置 | 
| 
防爆电气控制技术技能培训考核实训装置 | 
| 
电机及拖动实验台 | 
| 
电气综合控制实训考核装置 | 
| 
高级电工电子实训装置 | 
| 
高级维修电工综合实训柜 | 
| 
电工操作实操台,网孔型电工技能实训考核装置 | 
| 
电气安装实训装置 | 
| 
电工电子综合应用创新实训装置 | 
| 
电动机装配实训装置 | 
| 
电机维修及检测实验装置 | 
| 
机电传动与控制实训装置 | 
| 
电机控制与调速实训装置 | 
| 
电力拖动电气控制实验装置 | 
| 
电工电气实训考核装置 | 
| 
电工电子实训台 | 
| 
电机拖动与调速系统实训装置 | 
| 
电子产品设计及制作生产线 | 
| 
电力系统微机保护综合实训设备 | 
| 
电子技术综合实验装置 | 
| 
电子技术综合实训平台 | 
| 
网孔型高级维修电工实训设备,网孔型中级维修电工实训设备,网孔型初级维修电工实训设备 | 
| 
高级电工电拖实训考核柜、中级电工电拖实训考核考核柜、初级电工电拖实训考核考核柜 | 
| 
机电传动与PLC控制实验台 | 
| 
电力拖动PLC变频调速综合实训装置 | 
| 
电力拖动实训台 | 
| 
电工基础及基本技能实训台 | 
| 
电机拖动实训设备 | 
| 
电子技术实验实训室设备 | 
| 
电工电子实训考核装置 | 
| 
高级电工电子电力拖动实验装置 | 
| 
供电技术实训装置 | 
| 
电力拖动与控制技术实训装置 | 
| 
电力电子及电气传动实验台 | 
| 
电力技术控制系统实训演示设备 | 
| 
电工电子及电力拖动综合应用创新实训装置 | 
| 
高性能电工电子电力拖动综合实验装置 | 
| 
电力自动化仪表及过程控制实训平台 | 
| 
电力系统继电保护实验台 | 
| 
电气控制实训室设备 | 
| 
电气控制技术实验装置 | 
| 
维修电工实训考核装置 | 
| 
高级电工及技师维修电工实训考核装置 | 
| 
维修电工实训装置、维修电工技能操作台 | 
| 
高级维修电工考核实训台(单面双组型) | 
| 
					电气安装与维修实训考核装置 | 
| 
					电工电力电子实训平台 | 
| 
					电力拖动及电机控制实训台 | 
| 
					电机及拖动控制实训平台 | 
| 
					大功率直流调速系统实训考核装置 | 
| 
					转速、电压、电流负反馈直流调速系统的安装和调试实训系统 | 
| 
					电力系统综合自动化实验平台 | 
| 
					供配电所实训装置 | 
| 
					变电二次安装工实训考核装置 | 
| 
					工厂供电综合自动化实训装置 | 
| 
供配电实验室设备,电气工程综合实训设备 | 
| 
					电工基本操作技术实训室设备 | 
| 
机电驱动实训设备 | 
| 
					电子产品装配实训室 | 
| 
					电气控制技能实训考核装置 | 
| 
					电气安装与维修实训考核设备 | 
| 
					电子焊接防静电实训台 | 
| 
					电子产品装配与调试生产线 | 
| 
					电子工艺实训考核装置 | 
| 
模拟电路实验装置 | 
| 
					电机技术实验装置(交/直流发电机) | 
| 
电机与变压器综合实验装置 | 
| 
					电力拖动.PLC技能实训装置,电力拖动、PLC实训装置 | 
| 
					高性能高级维修电工及技能培训考核实训装置 | 
| 
					高级电工职业技能鉴定综合实训考核装置 | 
| 
					电力自动化及继电保护实验装置 | 
| 
					电力自动化及继电保护实验台 | 
| 
电力拖动(工厂电气控制)实验装置 | 
| 
					初中级电工实训考核装置 | 
| 
					高级电工技术实验台 | 
| 
电气智能控制PLC 技术实训装置 | 
| 
电力电子与电力传动专业课程 | 
| 
电力电子技术实验室设备 | 
| 
					电气安装与维修实训考核装置 | 
| 
					自动化综合实训装置 | 
| 
					高级维修电工实训考核装置 | 
| 
					电工实训考核装置简介,电气装配实训台注意事项 | 
| 
					高性能高级维修电工技能培训考核装置 | 
| 
					电子技术实训装置 | 
| 
					电工电子技术创新设计综合应用实训装置 | 
| 
					电气动力设备安装调试技能实训装置(高级) | 
| 
					(初级)电气动力设备安装调试技能实训装置 | 
| 
					(中级)电气动力设备安装调试技能实训装置 | 
| 
					电气照明设备安装调试技能实训装置 | 
| 
					高性能电工技术实验台 | 
| 
					高低压配电实验实训装置 | 
| 
					电工技术综合实验装置 | 
| 
					数字电路应用创新实验平台 | 
| 
					一体化教学电工技术工作岛 | 
| 
					电工技术实验装置 | 
| 
					模拟电路实验装置 | 
| 
					电工技能实训考核装置 | 
| 
					高性能电工电子电力拖动综合实训装置 | 
| 
					高性能电工综合实验装置 | 
| 
高级电工实操柜,中级电工实操柜,初级电工实操柜 | 
| 
					高级电工技术实训考核装置 | 
| 
					中级电工技术实训考核装置 | 
| 
					初级电工技术实训考核装置 | 
| 
					通用电工技能综合实训装置 | 
| 
					电工PLC实训考核装置 | 
| 
					电工综合训练装置 | 
| 
					电工实训装置 | 
| 
					电工实验装置 | 
| 
					电工电子综合实验装置 | 
| 
					电工电子电拖实训装置 | 
| 
					电工·电子技术实训装置 | 
| 
					现代高级电工电拖实训考核设备 | 
| 
					中高级电工可编程触摸屏变频器数模电实训台 | 
| 
					维修电工电气控制实训考核装置 | 
| 
					仪表及照明单三相电机控制实训考核装置 | 
| 
					高级电工综合实验装置 | 
| 
					现代电气控制应用实训设备 | 
| 
					通用电工实验台,通用电工技术实训台 | 
| 
					通用电子实验台 | 
| 
					通用电工电子实验台 | 
| 
					通用电工电子电力拖动实验台 | 
| 
					通用电工电子电力拖动带直流电机实验台 | 
| 
					电工、电子、电力拖动(带直流电机、三相可调)实验装置 | 
| 
					通用电力拖动实验室成套设备 | 
| 
					通用电力拖动实验室成套设备(带直流电机实验) | 
| 
通用电工电子 电力拖动 
					直流电机实验室设备 (四合一) | 
| 
					现代电气控制系统安装与调试实训装置 | 
| 
电工·电子·电拖创新实训室设备 | 
| 
					电气实训操作台 | 
| 
					可编程变频器电气控制综合实训装置 | 
| 
					现代电气控制综合实训装置 | 
| 
					电工技术实验装置 | 
| 
					电工电子技术实训装置 | 
| 
					智能型电工电子技术实验装置 | 
| 
					智能型电工、电子、电力拖动综合实验装置 | 
| 
					智能型电工、电子、电力拖动综合实验装置(带PLC实验) | 
| 
					智能型电工、电子/电拖、PLC、单片机综合实验装置 | 
| 
					智能型电工、电子、电拖、PLC、变频调速综合实验装置 | 
| 
电子技术创新设计综合应用实训装置 | 
| 
电子焊接装配生产线 | 
| 
电子焊接工作台 | 
| 
电子工艺实训台 | 
| 
电子装配调试实训台 | 
| 
					电子产品装调一体化创新实训装置 | 
| 
					电气装配与工艺实训装置(单面双组型) | 
| 
					电气装配实训台(单面双组型) | 
| 
机床PLC电气控制实训考核装置 | 
| 
电气装配实训台 | 
| 
电工技能训练与考核平台(网孔板、双组型) | 
| 
电气技能实训考核装置(单面双组型) | 
| 
					高性能电工技术实验装置 | 
| 
					高性能电工电拖实验装置 | 
| 
					高性能电工、电子、电力拖动、PLC、变频器实训装置 | 
| 
					高级电工技术实验台 | 
| 
					高性能电工电子实验台 | 
| 
					高级电工电子电拖综合实验台 | 
| 
					维修电工技能实训考核装置(两面四组型) | 
| 
					维修电工技能实训考核装置(网孔板、双组型) | 
| 
					初级电工、电拖实训考核装置(柜式) | 
| 
					中级电工、电拖实训考核装置(柜式) | 
| 
					高级电工、电拖实训考核装置(柜式) | 
| 
					高性能高级维修维修电工实训考核装置 | 
| 
								维修电工电气控制及仪表照明电路综合实训考核装置 | 
| 
								高级维修电工实验考核系统 | 
| 
								高级维修电工技能实训考核装置 | 
| 
								仪表照明实训考核装置 | 
| 
								高级维修电工实训考核装置 | 
| 
维修电工电气控制及仪表照明电路综合实训考核装置 | 
| 
高级技师维修电工实训考核装置 | 
| 
网络维修电工高级技师实训智能考核装置 | 
| 
维修电工电气控制技能实训考核装置 | 
| 
技能大师工作室设备、技能创新实验实训设备 | 
| 
高级电工实训考核鉴定装置 | 
| 
智能型现代电气控制实训考核装置 | 
| 
					高性能初级维修电工及技能培训考核实训装置 | 
| 
					高性能中级维修电工及技能培训考核实训装置 | 
| 
					高性能高级维修电工及技能培训考核实训装置 | 
| 
					电工电子综合应用创新实训装置 | 
| 
					高级电工、电拖、PLC实训考核装置 | 
| 
					西门子S7-1200高性能高级维修电工实训考核平台 | 
| 
电气照明接线实操考核平台 | 
| 
电气设备安装调试技能实训装置 | 
| 
自动加工与装配生产线实训考核设备 | 
| 
网孔型万能电气控制与及机床电路实训考核鉴定装置 | 
| 
机床电气技能实训考核鉴定装置 | 
| 
现代电气控制系统安装与调试实训考核装置 | 
| 
模电、数电、电力拖动实验台 | 
| 
维修电工实训考核柜(柜式、双面型) | 
| 
低压电气控制实训台 | 
| 
电工技能实训试验台 | 
| 
网孔型电工技能实训台 | 
| 
网孔型维修电工实训装置 | 
| 
双面网孔板维修电工技能实训考核装置 | 
| 
高级电工电子实验装置 | 
| 
电工电拖实训平台 | 
| 
维修电工电气控制技能实训考核装置 | 
| 
维修电工通用型实训考核实训装置 | 
| 
维修电工排故培训考核装置 | 
| 
电工基本技能综合实训设备 | 
| 
					维修电工实训装置(网孔板单面双组型) | 
| 
					电工电子技术·电力拖动实训考核装置 | 
| 
					通用电工电子电拖(带直流电机)实验台 | 
| 
					电子基础技能实训考核平台 | 
| 
					电子技术实验教学平台 | 
| 
					电子技术综合实训考核装置 | 
| 
					电工电子技术实训考核装置 | 
| 
电工实训装置 | 
| 
电工电子实验装置 | 
| 
电工电子电力拖动实验装置 | 
| 
					电工电子电力拖动实验装置(带PLC实验) | 
| 
					电子产品装调与智能检测实训考核装置 | 
| 
					电子基本技能实训考核设备 | 
| 
					电子产品装调与人工智能创新考核装置 | 
| 
					电子基本技能实训考核设备 | 
| 
					电子工艺实训考核装置 | 
| 
					电子工艺综合实训装置 | 
| 
					电子工艺实验考核装置 | 
| 
					电工技能及工艺实训考核装置(网孔板) | 
| 
					通用电工电子技术及电力拖动实验台 | 
| 
					电子产品焊接装配实训台 | 
| 
					智能电工实训考核装置 | 
| 
					多功能维修电工教学实训考核装置 | 
| 
					中级维修电工实训台 | 
| 
					初级维修电工实训学生台 | 
| 
					电子实验室设备 | 
| 
电工电子综合实验平台 | 
| 
					模电数电技术实验台 | 
| 
					电机电力电子与交直流调速实验台、电机电力电子与电气传动技术实验装置 
 | 
| 
					智能变配电系统实验开发平台 | 
| 
					高级维修电工及技师技能实训考核装置 | 
| 
					交流变极调速系统(至少3速)电气实训柜 | 
| 
					工厂供配电实训装置 | 
| 
					供配电技术综合实验装置 | 
| 
					高低压配电实验实训装置 | 
| 
					低压供配电技术实训设备 | 
| 
					低压配电成套实训装置 | 
| 
					低压配电操作实训室设备 | 
| 
					工厂供电综合自动化实训系统 | 
| 
					工厂供电技术实训装置 | 
| 
					35kV变电站及10kV供配电系统倒闸操作屏 | 
| 
					变配电室值班电工技能培训考核系统 | 
| 
					供配电所实训装置 | 
| 
					智能供配电实训装置 | 
| 
					工厂供电及配电自动化实验装置 | 
| 
					变电站综合自动化实训系统 | 
| 
					微机及继电保护实验实训装置 | 
| 
					电力系统继电保护综合实验装置 | 
| 
					电力系统继电保护与自动化实训装置 | 
| 
					电力系统微机线路保护实训考核装置 | 
| 
					电力系统继电保护工培训考核平台 | 
| 
										电力系统自动化实训平台 | 
| 
										电力系统继电保护与自动化实训装置 | 
| 
										电力系统继电特性及继电保护实验装置 | 
| 
					电机及自动控制实验装置 | 
| 
					高级维修电工实训设备 | 
| 
					电气PLC控制实训平台 | 
| 
					中级维修电工实训考核装置 | 
| 
维修电工中级技能实训设备 | 
| 
高性能初级维修电工技能实训装置 | 
| 
电气安装与维修实训考核装置 | 
| 
					电气动力设备安装调试技能实训装置 | 
| 
					电工电气维修实训台 | 
| 
					维修电工与PLC实训考核装置(双工位) | 
| 
					电气系统安装与调试实训装置 | 
| 
					维修电工技能实训考核台 | 
| 
					高级技师维修电工实训装置 | 
| 
					维修电工技师、高级技师技能实训考核装置 | 
| 
					维修电工仪表照明实训考核装置 | 
| 
					维修电工电气控制及仪表照明电路综合实训考核装置 | 
| 
					维修电工电气控制技能实训考核装置 | 
| 
					电工实训操作实操台 | 
| 
					安全用电实训考核装置 | 
| 
					电子实训装配生产流水线 | 
| 
					新能源发电实训设备 | 
| 
					电工、模电、数电、微机接口及微机应用实验设备(适用于高校、大专、职业学院) 
					
更多产品>> | 
| 
电力电子技术及数模电综合实验台 | 
| 
电工、模电、数电实验室设备 | 
| 
模拟 数字电子电路微机接口 
					微机应用综合实验室设备 | 
| 
					信号与系统·控制理论·计算机控制技术实验台 | 
| 
					模电、数电、通信原理教学实验装置综合实验台 | 
| 
					电工模电数电电气控制(直流电机)实验装置 | 
| 
					模电、数电、现代通讯原理实验室成套设备 | 
| 
					高级模电、数电综合实验台 | 
| 
					模电、数电、高频电路综合实验台 | 
| 
					模电、数电、自动控制综合实验台 | 
| 
					模电、数电、单片机实验开发系统综合实验台 | 
| 
					电工基础实验室设备、电工实验装置 | 
| 
					电工实验室成套设备 | 
| 
电工基础实训装置 | 
| 
电工实验台 | 
| 
电工、模电、数电、电气控制综合实验室成套设备 | 
| 
					模电.数电实验台 | 
| 
					电工、模电、数电实验台(三合一) | 
| 
					电工、模电、数电、电气控制实验台(四合一)  | 
| 
					电工、模电、数电、电气控制(带直流电机)实验台(五合一) | 
| 
					电机拖动及电力电子技术创新实验实训装置 | 
| 
					电力电子技术实验装置 | 
| 
					电力电子技术及电气传动实训装置 | 
| 
					电力电子电气自动控制技术实训装置 | 
| 
					电力电子及交直流调速实验装置 | 
| 
					电机及电气技术实验装置 | 
| 
					电力电子实训装置 | 
| 
					电力电子技术实验台 | 
| 
					电力电子基础实训台 | 
| 
					电力电子技术实训台 | 
| 
					电力电子技术实训装置 | 
| 
					电力电子及电机拖动综合实验装置 | 
| 
					电力电子技术及电机控制实验装置 | 
| 
					电力电子及电气传动实训装置 | 
| 
					电力电子技术实验装置 | 
| 
电机控制及照明实训柜 | 
| 
电力自动化及继电保护实验装置 | 
| 
DSP原理及电机调速实验系统 | 
| 
现代电工技术实训考核装置 | 
| 
现代电力电子技术实验设备 | 
| 
					电工电子电气技术实训装置 | 
| 
电机拖动及电气控制技术实验装置 | 
| 
					电机维修及检测实训装置,控制微电机综合实验装置,电机拖动实训设备 | 
| 
					电机原理及电机拖动实验系统 | 
| 
					单双闭环直流调速控制实训装置 | 
| 
					交直流调速实训装置 | 
| 
					电机维修及检测实训设备 | 
| 
机电综实训PLC考核平台 | 
| 
					电机拖动实验台 | 
| 
					电机及电气技术实验装置 | 
| 
					电气动力设备安装调试技能实训装置 | 
| 
					电力电子电机拖动综合实验台 | 
| 
					电机控制与调速综合实训装置 | 
| 
					电力电子技术及电机控制实验装置 | 
| 
					电工电子综合应用创新实训装置装置 | 
| 
					电力拖动实训装置 | 
| 
					电工电子相关实验教学设备 | 
| 
					电子装配实训台,电子基本技能实训设备 | 
| 
					电机及电气技术实验装置 | 
| 
					电力电子技术实训装置 | 
| 
					电子技术综合实训考核装置 | 
| 
					电子、单片机技术综合实训考核装置 | 
| 
					电子技术及传感器综合实训装置  | 
| 
					电子技术综合实训平台 | 
| 
					电子应用技能实训考核装置 | 
| 
电工技术实训装置 | 
| 
电工电子技术实验台 | 
| 
					电工、模电、数电、电力拖动(带直流电机)实验与实训考核台、电工维修实训设备  更多产品>> | 
| 
数电模电实验平台 | 
| 
					模电、数电实验与技能实训考核台 | 
| 
					电工、模电、数电实验与技能实训考核台 | 
| 
					通用电工、电子、电拖实验与电工、电子、电拖技能实训考核实验室设备 | 
| 
					电工、模电、数电、电力拖动(带直流电机)实验与技能实训考核实验室设备 | 
| 
电工、模拟、数字、电力拖动综合实验装置 | 
| 
					电工技能实训与考核实验室成套设备 | 
| 
					电工·模电·数电·电拖·单片机·PLC·传感器技术综合实训考核装置  | 
| 
					电工、模电、数电、电气控制、PLC可编程控制综合实验装置 | 
| 
					电工、电子、电拖(带直流电机)实验与电工、电子、电拖技能实训考核实验室设备 | 
| 
					电气装配与工艺实训台 | 
| 
					网孔型电工电子技能及工艺实训考核装置 | 
| 
					网孔型电力拖动(工厂电气控制)技能及工艺实训考核装置 | 
| 
					维修电工仪表照明实训考核装置 | 
| 
					初级工实训台、中高工实训台、高级工实训台 | 
| 
					高性能电工电子电拖综合实训装置 | 
| 
					高性能电工电子技术实训考核装置 | 
| 
					高性能电工、电子、电力拖动技术实训考核装置 | 
| 
					电力拖动工厂电气控制技能及工艺实训考核装置、网孔型电工电子电力拖动变频调速PLC装置  | 
| 
					高性能电工电子电拖及自动化技术实训与考核装置 | 
| 
					高性能电工技术实训考核装置、高性能电工电子技术实训考核装置、高性能电工电子电力拖动技术实训考核装置  | 
| 
					电子技术综合实训考核装置,电工电子技术实训考核装置,电工电子技术·电力拖动实训考核装置  | 
| 
电力拖动·PLC技能实训装置、电力拖动技能实训考核装置  | 
| 
					单片机实验开发系统、单片机技术实训装置 | 
| 
					单片机嵌入式实验系统  | 
| 
					新型单片机实验箱  | 
| 
					8-32位微机原理接口实验系统  | 
| 
					集成一体化单片机、微机接口综合实验箱  | 
| 
					多种单片机、微机接口与组态综合实验系统  | 
| 
					51单片机实验箱  | 
| 
					STM32单片机实验箱  | 
| 
					单片机与组态综合实验系统  | 
| 
					单片机与MCGS组态综合实验系统  | 
| 
					单片机、微机原理及接口技术二合一实验箱  | 
| 
					自控原理实验箱  | 
| 
					自控计控原理实验系统  | 
| 
					自控原理与计算机控制实验箱  | 
| 
					超强型计算机组成原理实验箱 | 
| 
					计算机组成原理与系统结构实验箱  | 
| 
					单片机实验箱 | 
| 
					单片机嵌入式综合实验箱 | 
| 
					单片机技术实训系统 | 
| 
					单片机实验箱 | 
| 
					信号与系统/DSP实验箱 | 
| 
					单片机同步互动实验系统 | 
| 
					数字、模拟电路同步互动教学系统 | 
| 
					电路分析基础课程设计实验室设备 | 
| 
					电路原理与模拟电路综合实验箱 | 
| 
					数字电路、EDA技术实验设计系统 | 
| 
					SAE数电/摸电/EDA综合实验系统  | 
| 
					三相电路的实验箱 | 
| 
					电子测量实验箱 | 
| 
					电工电路技术实验箱 | 
| 
					太阳能教学实验箱 | 
| 
					16位-32位微机原理与接口技术实验箱 | 
| 
					8086KB微机原理与接口实验箱 | 
| 
					自控原理及计算机控制技术教学实验箱 | 
| 
					新型计算机组成原理实验箱 | 
| 
					计算机组成原理基础实验箱 | 
| 
					计算机设计综合技能试验箱  | 
| 
					A865微机原理与单片机实验箱  | 
| 
					微机控制与仿真实验实训室  | 
| 
					嵌入式实验开发系统  | 
| 
					创新型模块化模拟电路实验箱  | 
| 
					增强型电子线路综合实验箱  | 
| 
					数字电子技术实验箱  | 
| 
					模拟电子技术实验箱  | 
| 
					数字电子技术实验箱,设计型(基础型)  | 
| 
					微机原理与接口技术,计算机控制技术课程  | 
| 
					创新单片机实训箱  | 
| 
					EDA实验箱  | 
| 
					EDA实训室、EDA实验开发箱  | 
| 
					FPGA教学开发创新平台  | 
| 
					E207EDA设计技术实验箱  | 
| 
					E216SOPC系统综合开发平台  | 
| 
					超强型计算机组成原理与系统结构实验箱  | 
| 
					高频电路实验箱  | 
| 
					综合电路原理实验箱  | 
| 
					电路原理实训室设备  | 
| 
					EMCU模块化多CPU创新单片机实训实验箱  | 
| 
					微机原理与接口技术实验室  | 
| 
					数字模拟电路实验箱  | 
| 
					模拟电路实验箱(含信号源)  | 
| 
					模电实验箱  | 
| 
					数电实验箱  | 
| 
					电路原理实验箱  | 
| 
					数字电路实验箱  | 
| 
					模拟电路实验箱  | 
| 
					数字电路实验箱  | 
| 
					数字模拟电路实验箱  | 
| 
					数字电路、模拟电路综合实验箱  | 
| 
					电工技术实验箱  | 
| 
					电子技术调试实验箱  | 
| 
					电子技术实验箱  | 
| 
					电路原理实验箱、数字电路实验箱  | 
| 
					模拟电路技术实验箱、数字电路技术实验箱、电工技术实验箱  | 
| 
					电路分析基础实验箱  | 
| 
					电路分析实验箱、电路原理实验箱  | 
| 
					模拟电子技术实验系统 | 
| 
					数字电路技术实验系统 | 
| 
					电路分析实验台 | 
| 
					运动控制实训平台、CPTH超强型计算机组成原理与系统结构实验仪  | 
| 
					信号与系统实验平台 | 
| 
					信号与系统及数字信号处理平台 | 
| 
					通信教学实验系统 | 
| 
					信号与系统•控制理论实验装置 | 
| 
					移动通信系统 | 
| 
					现代交换系统方案 | 
| 
					数字通信技术实验系统方案 | 
| 
					通信原理实验系统方案 | 
| 
					通信与信号处理实验箱 | 
| 
通信系统创新实验平台  | 
| 
信号与系统控制理论实验装置  | 
| 
信号与系统综合实验箱  | 
| 
					移动通信系统、通信原理实验平台  | 
| 
程控交换综合实验箱 | 
| 
移动通信综合实验箱 | 
| 
通信系统原理实验箱 | 
| 
光纤通信教学实验系统 | 
| 
光纤通信综合实验箱 | 
| 
					高频电子线路实验箱 
  | 
| 
通信原理综合实验箱 | 
| 
现代通信技术实验平台 | 
| 
通信原理实验箱 | 
| 
PLC可编程控制器实验箱 | 
| 
					电子实验箱,模拟电子实验箱,通信原理实验箱 | 
| 
交流电路实验箱 | 
| 
直流电路实验箱 | 
| 
					创新单片机实训实验箱 | 
| 
					数字、模拟、电路分析综合实验箱 | 
| 
					智能通用电工、电子、电力拖动实验室设备(适用高校、专科、职业学院、中专、技校、职校 ) | 
| 
电工、电子、电拖(带直流电机)技能实训与考核实验室设备 | 
| 
通用电工电子电拖(带直流电机)实验台 | 
| 
电工电子及电力拖动实训装置 | 
| 
电工电子电拖直流电机实训台 | 
| 
通用电工电子实验台、电工电子综合实验台 | 
| 
通用型电工电子实验台 | 
| 
电工电子电拖实训台 | 
| 
电力拖动实训平台 | 
| 
电机拖动及控制实训设备 | 
| 
电机与拖动实验室设备及装置 | 
| 
					通用智能型电子实验与技能实训考核台 | 
| 
					通用智能型电工实验和电工技能实训考核台 | 
| 
					通用电子实验与电子技能实训考核实验室设备 | 
| 
					通用智能型电工、电子、电拖实验与技能实训考核台 | 
| 
					电工、电子、电力拖动(带直流电机)技能实训考核台、维修电工实设备   更多产品>> | 
| 
					电工电子技术实训装置  | 
| 
电工技能实训考核台 | 
| 
电子技能实训考核台 | 
| 
					电工、电子技能实训考核台 | 
| 
					电工、电子、电力拖动技能实训考核台 | 
| 
					电工、电子、电力拖动(带直流电机)技能实训考核台 | 
| 
					电气控制实训装置(单面双组型) | 
| 
					电气实验实训室,主要服务机械制造自动化、电工维修考核设备 更多产品>> | 
| 
智能电工技术实验装置 | 
| 
SB-528立式电工实验台 | 
| 
					SB-528立式电工、模电、数电实验台 | 
| 
					SB-528立式电工、模电、数电、电气控制实验台 | 
| 
					SB-528立式电工、模电、数电、电气控制(带直流电机)实验台 | 
| 
					SB-528E立式电工·模电·数电·单片机综合实验装置 | 
| 
					立式电工·模电·数电·电气控制·PLC可编程控制综合实验装置 | 
| 
					智能型电工电子电拖PLC单片机综合实验装置 | 
| 
					电工电子及电力拖动综合应用创新实训装置 | 
| 
					电力拖动(工厂电气控制)实验装置 | 
| 
					高级电工实验室成套设备(带功率表、功率因数表) | 
| 
					高级模电、数电实验室成套设备 | 
| 
					汽车电子技术专业设备
   
更多产品>> | 
| 
					新能源汽车电工电子电拖实验实训平台    
					
 | 
| 
					新能源汽车电工电子实训设备    
					
 | 
| 
					氢燃料汽车实训实验设备    
					
 | 
| 
					智能网联汽车综合实训室建设方案    
					
 | 
| 
					汽车电磁学原理智能教学平台 | 
| 
浅谈职业教育新能源汽车汽车维修人才的培养、新能源汽车实训设备 | 
| 
					新能源电动汽车透明实训模型《比亚迪》    
					
 | 
| 
新能源汽车与维修专业实训室建设 | 
| 
新能源汽车交直流充电桩综合实训台  | 
| 
充电桩(站)及监控实训系统、新能源汽车充电桩 | 
| 
汽车维修人才的培养、汽车教学设备 | 
| 
卡罗拉14款电器实训台 | 
| 
奇瑞瑞虎8全车电器实训台 | 
| 
迈腾B8汽车电气系统便携测量盒组件 | 
| 
汽车电工电子实训平台 | 
| 
汽车电工电子综合技能实训系统 | 
| 
汽车电工电子基础教学平台 | 
| 
汽车电工电子技术综合应用创新实训考核装置 | 
| 
新能源汽车电工电子基础教学平台 | 
| 
部队汽车实训室建设、汽车检测与维修技术(军车方向) | 
| 
部队汽车实训设备 | 
| 
飞轮储能实验台 | 
| 
现代物流仓储自动化实验系统 | 
| 
立体仓库实物教学实验装置 | 
| 
新能源汽车电工电子基础实训装置 | 
| 
交通灯控制教学模型 | 
| 
汽车电工电子实训室 | 
| 
汽车电子实训装置、汽车电子实训室设备 | 
| 
汽车电磁学基础实训装置 | 
| 
汽车基础电路实验箱 | 
| 
汽车电子电路实验箱 | 
| 
汽车总线技术实训平台 | 
| 
新能源汽车电工电力电子实训装置 | 
| 
电动汽车充电桩系统实训台 | 
| 
燃料电池电动汽车动力系统实验平台 | 
| 
高压安全实训台 | 
| 
交流充电桩原理实训台 | 
| 
新能源汽车动力电池控制系统教学平台 | 
| 
电动汽车电池动力总成及管理系统教学平台 | 
| 
纯电动整车检测实训系统 | 
| 
新能源汽车检测与维修实训考核设备 | 
| 
新能源汽车电工电子及电机驱动技术教学系统 | 
| 
ABS/ASR/ESP制动系统实训台 | 
| 
纯电动车永磁同步电机解剖展示台 | 
| 
电机解剖教学平台 | 
| 
电池解剖教学平台 | 
| 
纯电动汽车电控系统教学平台 | 
| 
PEM水电解实验器 | 
| 
燃料电池教学实验平台 | 
| 
燃料电池动力系统教学平台 | 
| 
柴油机拆装实训设备 | 
| 
新能源高压器件展示箱 | 
| 
高压安全原理教学实验箱 | 
| 
农机设备应用与维修专业实训室设备 | 
| 
农机实训室建设方案、农业机械实训室 | 
| 
农机拆装实训设备 | 
| 
电动车PTC结构解剖实训台 | 
| 
电动车压缩机结构解剖实训台 | 
| 
新能源汽车电动真空助力制动系统实训台 | 
| 
纯电动汽车车身电器实训台 | 
| 
比亚迪秦电动转向助力EPS实训台 | 
| 
新能源电动车高压电控总成驱动电机变速箱实训台 | 
| 
纯电动汽车动力电池与管理系统实训台 | 
| 
新能源汽车ABS/EBD/BAS糸统实训台(比亚迪) | 
| 
新能源电动车高压电控总成驱动电机变速箱实训台 | 
| 
新能源车载充电机解剖实训台 | 
| 
新能源比亚迪车载网络实训台 | 
| 
交流充电桩模拟实训装置 | 
| 
纯电动汽车空调实训台 | 
| 
汽车电子电工实训考核设备 | 
| 
迈锐宝XL汽车全车电器实训台 | 
| 
勇士2022汽车动力转向系统实训台 | 
| 
维柴w615柴油发动机的实训平台 | 
| 
 豪沃电路实训台 | 
| 
猎豹全车电器实训台 | 
| 
金龙客车全车电器实训台 | 
| 
全顺全车电器实训台 | 
| 
欧曼全车电器实训台 | 
| 
猛士EQ2050全车电器实训台 | 
| 
猛士指挥车汽车电控发动机实训台 | 
| 
东风EQ1118G汽车全车电器实训装置 | 
| 
东风天锦发动机动态实训平台(东风天锦EQ4H) | 
| 
东风天锦发动机解剖实训台架 | 
| 
东风天锦EQ1120GA2底盘实训台 | 
| 
天锦康明斯ISDe2150发动机实训台 | 
| 
天锦康明斯ISDe2150发动机解剖实训台 | 
| 
东风天锦全车电器实训台 | 
| 
东风2050全车电器实训台 | 
| 
陕汽2190N燃油喷射系统实物演示装置 | 
| 
SX2190全车电路综合实训台 | 
| 
SX2150汽车底盘实训台 | 
| 
陕汽2190N全车电器实训台 | 
| 
陕汽2190N离合器工作原理实训台 | 
| 
陕汽2190N全车气路工作原理图 | 
| 
车辆继电器系统训练台 | 
| 
发动机电子燃油喷射系统 | 
| 
手动变速器解剖运行台(解放CA1122) | 
| 
汽车空调系统实验台 | 
| 
					新能源汽车实训设备、汽车发动机实训台 | 
| 
汽车底盘实训装置 | 
| 
汽车实物解剖模型 | 
| 
					PLC编程控制实训设备、单片机实验室、计算机原理实验室设备、工业自动化实验台  
					
更多产品>> | 
| 
					可编程控制器(PLC)实训设备 | 
| 
					智电综合实训装置 | 
| 
					网络化PLC综合控制实训平台 | 
| 
					自动化实训操作台 | 
| 
					技师工作站、西门子plc实训平台 | 
| 
					PLC可编程电器控制综合实训装置(S7-1200)(PLC+变频+电气控制+触摸屏) | 
| 
					数字化工业控制实训平台 | 
| 
					自动化实训装置 | 
| 
					工业自动化实训平台 | 
| 
					机械手实训装置 | 
| 
					PLC控制综合实训系统 | 
| 
					工业自动化网络控制平台 | 
| 
					自动化驱动实训系统 | 
| 
					机电创新实训平台 | 
| 
					PLC综合应用实训台 | 
| 
					自动化设备综合实训台 | 
| 
					PLC电气自动化控制实训平台 | 
| 
					工业自动化实训考核设备 | 
| 
					PLC及电气控制综合实训台 | 
| 
					工业网络智能控制与维护实训平台 | 
| 
					通用PLC与人机界面实验装置 | 
| 
					PLC电器实训台 | 
| 
					PLC与变频技术实训装置 | 
| 
					PLC工业网络集成控制技术实验开发平台 | 
| 
					可编程序控制系统设计师综合实训设备 | 
| 
					PLC可编程控制技术综合实训装置 | 
| 
					现代电气控制系统安装与调试实训平台 | 
| 
					机电自动化实训操作平台 | 
| 
					智能光机电一体化综合实训考核设备 | 
| 
					智能机电一体化实训平台 | 
| 
					通用机电设备安装与调试实训装备 | 
| 
					自动生产线实训考核装置 | 
| 
					自动检测生产线实训装置 | 
| 
					自动生产线拆装与装调实训装置 | 
| 
					电气智能化系统安装技术实训装置 | 
| 
					电气控制与PLC应用实训平台 | 
| 
					智能PLC电气控制综合实训平台 | 
| 
					机电一体化智能综合实训平台 | 
| 
					机电一体化智能实训平台 | 
| 
					PLC可编程控制实训装置、电气设备运行与控制实训室、PLC技术实训室设备 | 
| 
					PLC电气控制综合实训平台 | 
| 
					PLC电气控制综合实训平台 | 
| 
					PLC、变频器、触摸屏综合实训平台 | 
| 
					PLC可编程综合实训平台 | 
| 
					电气控制综合实验系统 | 
| 
					电气控制及工业数字化装调实训考核设备 | 
| 
					电气综合实训装置、西门子S7-1200PLC综合实训设备 | 
| 
					现代电气控制竞技实训装置 | 
| 
					PLC综合实训台-1200 | 
| 
					PLC综合实训平台-三菱 | 
| 
					自动送料装车实训模型 | 
| 
					PLC实训装置 | 
| 
					柔性灌装自动化实训平台 | 
| 
					PLC综合实训设备 | 
| 
					机电一体化实训工作站 | 
| 
					PLC可编程与变频技术综合实训装置 | 
| 
					工业自动化网络控制平台(双面) | 
| 
					工业自动化网络控制实训平台(单面) | 
| 
					机电一体化综合实训考核系统 | 
| 
					自动控制理论及计算机控制技术实验装置 | 
| 
					工业互联网工程技术实训设备 | 
| 
					电气自动化技术考核实训装置 | 
| 
					自动控制原理实验装置 | 
| 
					创新模块化自动生产线实训系统 | 
| 
					PLC设备安装调试实验实训系统 | 
| 
					工业运动控制技术实训台 | 
| 
					电气控制与PLC控制实验装置 | 
| 
					电气控制系统综合实训设备 | 
| 
					可编程控制器实训装置 | 
| 
					电气自动控制电路装调维修考核装置 | 
| 
					机电一体化与工业网络高级应用实训平台 | 
| 
					工业控制技术教学与考核平台 | 
| 
					模块化柔性生产线实训系统(八站) | 
| 
					柔性灌装自动化生产线实训系统 | 
| 
					MES网络型模块式柔性自动化生产线实训设备 | 
| 
					运动控制实验装置 | 
| 
					运动控制综合实训装置 | 
| 
					六工位PLC可编程控制器实训台 | 
| 
					机电一体化综合创新教学平台 | 
| 
					机电一体化综合实训考核设备 | 
| 
					PLC可编程控制器、触摸屏、变频器 伺服控制实训平台 | 
| 
					PLC可编程技术综合实训装置 | 
| 
					PLC可编程控制实训设备 | 
| 
					网络型PLC可编程控制技术综合实训装置 | 
| 
					网络型可编程控制器综合实训装置 | 
| 
					可编程控制器S7-1200综合实训设备 | 
| 
					网络型PLC可编程控制器综合实训装置( PLC+ 变频 + 电气控制 + 触摸屏) | 
| 
					可编程控制器综合实训装置(S7-1500) | 
| 
					网络型PLC可编程控制器综合实训装置(PLC+变频+电气控制+触摸屏) | 
| 
西门子1214C网络型可编程控制器综合实训装置 | 
| 
					网络型PLC可编程控制技术综合实训装置(PLC、变频器、触摸屏) | 
| 
					网络型PLC实训装置,PLC控制+变频+触摸屏+步进+伺服 | 
| 
					电气实训操作台(PLC+变频+电气控制+触摸屏) | 
| 
					电气与PLC可编程控制综合实训装置 | 
| 
					PLC可编程控制器综合实训装置 | 
| 
					可编程控制综合实训装置 | 
| 
					PLC可编程控制器实训装置 | 
| 
					PLC可编程控制器实训装置 | 
| 
					自动化控制技能实训台 | 
| 
					物联网综合应用实训系统 | 
| 
					物联网工程综合应用实训装置 | 
| 
					物联网智能家居实训系统 | 
| 
PLC实训台 | 
| 
PLC电气技术实训装置 | 
| 
电气控制PLC实训台 | 
| 
可编程控制器、单片机综合实训装置 | 
| 
机电一体化实训平台 | 
| 
电气控制与PLC技术一体化实训设备 | 
| 
可编程技术实训设备 | 
| 
单片机技术应用实训考核装置 | 
| 
PLC控制技术与组态技术实训装置 | 
| 
					单片机模拟实训台 | 
| 
单片机技术实训装置 | 
| 
单片机应用创新实验平台 | 
| 
单片机控制功能实训考核装置 | 
| 
单片机技术应用实训考核装置 | 
| 
PLC可编程控制器实验装置 | 
| 
PLC控制及变频驱动技术教学实训装置 | 
| 
					可编程控制器综合实训装置(PLC+变频+电气控制+触摸屏)S7-1200 | 
| 
PLC综合控制实训装置 | 
| 
电机装配与运行检测实训平台 | 
| 
					网络型PLC可编程控制器综合实训装置(PLC+变频+电气控制+触摸屏) | 
| 
网络型可编程控制器实验装置(三菱) | 
| 
工业网络控制实训装置 | 
| 
工业机械传动装调实训平台 | 
| 
工业数字化网络综合实训平台 | 
| 
工业运动控制技术实训装置 | 
| 
工业运动控制技术实训台 | 
| 
立体仓库实物教学实训装置 | 
| 
单片机控制二维运动实训设备 | 
| 
西门子工业控制与PLC综合实训平台 | 
| 
PLC可编程控制器实验箱 | 
| 
网络型可编程控制器综合实训平台 | 
| 
西门子S7-1500实训设备,PLC+变频+电气控制+触摸屏 | 
| 
工业网络与组态实训装置 | 
| 
可编程电气控制综合实训装置 | 
| 
PLC网络综合实验平台 | 
| 
PLC可编程控制器综合实训装置(欧姆龙) | 
| 
可编程控制器实训装置 | 
| 
					可编程变频器及电气控制综合实训装置 | 
| 
					工业自动化通信网络实验平台 | 
| 
					工业自动化综合实训装置 | 
| 
					工业控制综合实训装置 | 
| 
					工业自动化通信网络实验台 | 
| 
					可编程控制器自动化教学装置 | 
| 
					变频技术实验设备 | 
| 
					工学结合PLC实训台 | 
| 
					(三菱PLC)综合实训装置 | 
| 
					西门子PLC控制综合实训装置 | 
| 
					PLC可编程变频调速综合实训装置 | 
| 
					PLC单片机变频调速综合实训装置 | 
| 
					PLC、变频器、电气控制、触摸屏实训装置 | 
| 
					cr40plc可编程控制器综合实训装置 | 
| 
					智能电控(PLC)实训平台 | 
| 
					可编程(PLC)实训台 | 
| 
					可编程控制实验装置 | 
| 
可编程控制实验装置及单片机综合实验台  | 
| 
可编程控制器、单片机、自动控制原理综合实验台 | 
| 
					PLC试验台、PLC实验实训考核设备 | 
| 
PLC变频器、伺服驱动器、步进电机驱动器实训装置 | 
| 
					工业自动化通讯网络实训系统 | 
| 
网络型PLC可编程控制实验装置 | 
| 
PLC可编程控制实训装置PLC+电气控制 | 
| 
网络型PLC可编程控制器综合实训装置  | 
| 
PLC变频器触摸屏培训设备 | 
| 
调速PLC可编程控制综合实训装置 | 
| 
					PLC可编程控制器实验台(三菱FX3U-48MR、变频、触摸屏) | 
| 
					PLC可编程控制器、单片机开发应用及电气控制综合实训装置 | 
| 
					可编程控制器实训装置 | 
| 
					单片机原理与应用实验平台 | 
| 
					单片机应用综合实训平台 | 
| 
					PLC单片机实训台 | 
| 
单片机控制技术实训平台 | 
| 
单片机可编程控制综合实验装置 | 
| 
单片机技术开发平台 | 
| 
单片机开发综合实验装置 | 
| 
单片机开发应用技术综合实验装置 | 
| 
					单片机控制技术实训平台 | 
| 
创新型单片机和EDA设计综合实验开发装置 | 
| 
单片机•CPLD/FPGA开发综合实验装置 | 
| 
AB自动化控制实训装置 | 
| 
					单片机应用技术实训装置 | 
| 
					单片机控制功能实训考核装置 | 
| 
					单片机开发系统、自动控制原理综合实验装置 | 
| 
					网络型可编程控制器(1500 PLC)实验装置 | 
| 
PLC可编程控制器实验装置 
					(PLC+伺服+变频器+电气控制+触摸屏) | 
| 
					工业物联网与自动化控制实训台 | 
| 
					工业数字化网络综合实训平台 | 
| 
					单片机应用实训考核装置 | 
| 
					单片机应用创新实验平台 | 
| 
					单片机技术应用实训考核装置 | 
| 
					网络型可编程控制器(1200 PLC)实验装置 | 
| 
					网络型PLC可编程控制器、自动控制原理综合实验装置 | 
| 
					PLC单片机变频器触摸屏实训台 | 
| 
					PLC可编程控制技术综合实训装置(PLC、变频器) | 
| 
					网络型PLC可编程控制/微机接口及微机应用综合实验装置 | 
| 
					网络型PLC可编程控制器综合实训装置(PLC+变频ABB+电气控制+触摸屏) | 
| 
					网络型PLC可编程控制器综合实训装置(PLC+变频+电气控制+触摸屏) | 
| 
					网络型PLC可编程控制器、变频调速、触摸屏、电气控制及单片机实验开发系统综合实验装置 | 
| 
					网络型PLC可编程控制器、变频调速、触摸屏、电气控制及微机接口与微机应用综合实验装置 | 
| 
					可编程控制系统实训平台 | 
| 
					PLC实验实训台 | 
| 
					PLC可编程控制实验及单片机实验开发系统综合实验装置 | 
| 
					PLC可编程控制系统、单片机实验开发系统、自动控制原理综合实验装置 | 
| 
					PLC可编程控制系统、微机接口及微机应用综合实验装置 | 
| 
					计算机装调与维修技能鉴定装置 | 
| 
					计算机组装与维护实训装置 | 
| 
					信号与系统·控制理论·计算机控制技术实验台 | 
| 
单片机实训箱、 可编程控制器实验箱 | 
| 
					 工业机器人拆装和维护平台 | 
| 
					 工业机器人教学实训装置 | 
| 
					 工业机器人应用编程实训平台 | 
| 
					 工业机器人综合应用实训平台  | 
| 
					 工业机器人多功能实训台(ABB带视觉) | 
| 
					 工业机器人循环生产线实训装备 | 
| 
					 工业机器人基础实训设备(ABB机器人系统) | 
| 
工业机器人拆装与调试实训台 | 
| 
机器人应用实训室设备 | 
| 
工业机器人多功能实训平台 | 
| 
工业自动化实训平台 | 
| 
PLC可编程控制器综合实验装置 | 
| 
数字化工业控制实训平台 | 
| 
工业电气自动化及电工技能考核实训平台 | 
| 
可编程工业控制实训平台  | 
| 
					PLC综合实训台 | 
| 
三菱FX3G-40MR光机电一体化实训考核装置 | 
| 
西门子S7-1200光机电一体化实训考核装置 | 
| 
PLC可编程控制器综合实训装置 | 
| 
					工业自动化综合实训装置 | 
| 
					工业自动化综合实训装置(PLC+变频器+触摸屏+单片机) | 
| 
					工业全数字直流调速系统综合实训装置 | 
| 
变频调速系统开发平台 | 
| 
变频器工作原理实训设备 | 
| 
变频调速技术实训装置  | 
| 
直流调速实训装置  | 
| 
					交直流调速实训装置 | 
| 
					工业电气综合实训装置 | 
| 
					工业自动化控制一体化实训室设备 | 
| 
工业自动化综合实训装置 | 
| 
					工业自动化综合实训装置(PLC+变频器+触摸屏+单片机) | 
| 
					工业自动化综合实训装置(西门子) | 
| 
					工业控制创新实训平台 | 
| 
					自动化生产线实训室设备 | 
| 
					全数字交流调速系统实验装置 | 
| 
					工业全数字控制实训装置 | 
| 
					PLC训练装置 | 
| 
					工业电气自动化及电工电子技能考核实训平台 | 
| 
					工业运动控制技术实训台 | 
| 
					网络型plc综合实验平台 | 
| 
					工业控制与plc综合实训平台 | 
| 
					工业自动化网络控制平台 | 
| 
					可编程控制器(西门子)综合实训室 | 
| 
					可编程控制器(三菱)综合实训室设备 | 
| 
					液压传动实验台、液压PLC实验台、气动液压PLC实验台、电梯模型、智能建筑实验室设备 更多产品>> | 
| 
					透明液压传动与PLC控制实训装置 | 
| 
					液压与气动实训装置 | 
| 
					工业液压与PLC控制实训装置 | 
| 
					液压与气压传动综合实训装置(工业型) | 
| 
					液压与气动工程技术实训台 | 
| 
					PLC控制液压传动实训装备(单面液压) | 
| 
					PLC控制气动实训装备(单面) | 
| 
					透明液压传动与PLC控制实训装置 | 
| 
					气动PLC控制实训装置 | 
| 
					液压与气压传动(轧钢机)综合实训装置 | 
| 
					液压传动测试实验台 | 
| 
					工业型液压综合实验台 | 
| 
PLC控制液压与气动综合实训装置 | 
| 
					机械装配平台与液压综合实训装置 | 
| 
					液压元件拆装实训装置 | 
| 
					液压与气压传动综合实训装置 | 
| 
液压气动PLC控制综合实训装置 | 
| 
					实验教学用液压实验台(可视型) | 
| 
多功能气动教学实验台 | 
| 
					液压气压传动与控制实训操作平台 | 
| 
					透明液压传动与PLC实训装置 | 
| 
					液压与气压PLC控制综合实训装置 | 
| 
					透明液压与气动PLC控制综合实训装置(软件控制) | 
| 
					透明液压传动与PLC控制实训装置 | 
| 
					透明液压传动与PLC控制实训装置、挖掘机实训台 | 
| 
					透明起重机液压系统与PLC控制实训装置 | 
| 
					液压挖机与人机界面实训装置 | 
| 
高级电液压实训系统 | 
| 
透明液压传动与触摸屏实训装置 | 
| 
					透明液压与气压传动综合实训装置(PLC控制、液压气动二合一) | 
| 
					液压传动与PLC实训装置(工业型单面) | 
| 
					PLC控制透明液压与气动综合实训装备 | 
| 
工程机械专业实训(验)设备 | 
| 
液压装载机实训系统 | 
| 
液压挖掘机实训系统 | 
| 
气动机械手实训考核装置 | 
| 
					双面电气动PLC控制实训装置 | 
| 
气动传动实验台 | 
| 
液压传动基础实训箱 | 
| 
气动实训箱 | 
| 
液、气、电一体化实训平台 | 
| 
液压与气动PLC控制综合实训装置(工业型) | 
| 
气动机械手实训模型 | 
| 
					透明液压传动与PLC实训装置 | 
| 
机电液气一体化实训平台 | 
| 
液压传动技术实验台 | 
| 
					液压元件拆装实训台(实物) | 
| 
					液压传动教学装置 | 
| 
					气动实训教学装置 | 
| 
					双面透明液压传动技术教学装置 | 
| 
					透明液压传动演示系统 | 
| 
液压传动实验台 | 
| 
					透明液压传动与PLC实训装置 | 
| 
					透明液压PLC控制实训装置 | 
| 
					气动PLC控制实训装置 | 
| 
					透明液压与气动传动综合实训装置 | 
| 
					多功能气动教学实训台 | 
| 
					液压与气压传动综合实训台(工业型) | 
| 
					工业型液压综合实验台 | 
| 
					PLC控制液压与气动综合实训装置(工业型) | 
| 
					透明液压传动与PLC控制实训装置 | 
| 
					透明气动PLC控制实训装置 | 
| 
液压控制综合实训装置 | 
| 
气动控制综合实训装置 | 
| 
					四合一透明液压传动演示系统 | 
| 
					液压与气压实验台 | 
| 
					透明液压传动与PLC实训装置(铝合金框架) | 
| 
透明液压挖掘机系统与PLC控制实训装置 | 
| 
透明液压装载机PLC控制实训台 | 
| 
透明液压推土机实训台 | 
| 
叉车液压系统实训台 | 
| 
挖掘机液压系统与PLC控制实训装置 | 
| 
					透明液压PLC控制实验装置(挖掘机液压试验台) | 
| 
					液压挖掘机实训装置 | 
| 
					起重机械实训装置 | 
| 
					装载机液压系统与PLC控制实训装置 | 
| 
					起重机液压系统与PLC控制实训装置 | 
| 
					液压与气压传动PLC综合实训装置(工业型) | 
| 
					液压传动与PLC实训装置(工业型单面) | 
| 
					透明装载机实训台 | 
| 
					透明挖掘机实训台 | 
| 
					传感器实训设备、传感器实验设备、实验箱类、变频调速实验装置、工业自动化实训设备 | 
| 
传感器与智能控制技术实训台(含视觉、工业RFID) | 
| 
电力系统传感器与检测技术实训系统 | 
| 
检测与传感检测技术实训装置 | 
| 
传感器与检测技术试验台 | 
| 
传感器应用技术实训考核设备 | 
| 
传感器检测技术实训平台 | 
| 
传感器与检测技术实训装置 | 
| 
检测与传感检测技术实训装置 | 
| 
传感器综合实训装置 | 
| 
智能工业传感器检测及控制实训台(含视觉) | 
| 
工业传感器检测及控制实训台 | 
| 
工业传感器应用与检测综合实训台 | 
| 
传感器技术实训室,传感器技术实训台,传感器技术实训装置 | 
| 
创新型测控传感器技术综合实验实训装置 | 
| 
传感与检测实训装置 | 
| 
传感器综合实验系统(22种传感器技术实验箱) | 
| 
检测与转换传感器技术实验仪(20种传感器) | 
| 
传感器系统综合实训装置 | 
| 
传感器技术实训装置 | 
| 
					传感器应用技术实验设备 | 
| 
传感器应用技术实训考核设备 | 
| 
					 传感器综合实验设备 | 
| 
					 传感器系统实验仪 | 
| 
					 传感器与检测技术实验台 | 
| 
					 传感器技术实验箱 | 
| 
					 增强型型检测与转换(传感器)技术实验装置 | 
| 
					压力传感器标定实验系统 | 
| 
					热电阻和热点偶温度传感器校验实验系统 | 
| 
					单片机传感器综合实验实训平台 | 
| 
					液体流量仪表标定实验系统 | 
| 
					压力控制测量实验装置 | 
| 
					液位流量控制实验装置 | 
| 
					气动薄膜控制阀与电气安装阀门定位调校实训置 | 
| 
					检测与转换(传感器)技术实验17种箱 | 
| 
传感器与检测技术实训装置 | 
| 
					创新型测控/传感器技术综合实验实训平台 | 
| 
流量控制测量装置 | 
| 
					智能温度控制实训装置,自动温度测控实验装置 | 
| 
多媒体工程制图设计实验室设备 | 
| 
					多功能升降式实用绘图桌 | 
| 
工程制图实验室设备 | 
| 
建筑工程制图实训室-土木工程实训室 | 
| 
钳工技能实训平台(六工位) | 
| 
六角钳工技能实训台 | 
| 
钳工技能实训考核平台 | 
| 
钳工职业技能等级鉴定考核装置 | 
| 
钳工技能实训台 | 
| 
					焊工、铆工实操室成套设备 | 
| 
					焊接多功能实训实验室成套设备 | 
| 
					钳工实训室简介、钳工实训工作台 | 
| 
					机电一体化实验室设备、教学数控车床、教学数控铣床、透明电机模型、变压器模型  更多产品>> | 
| 
光机电一体化控制实训系统 | 
| 
机电一体化实训装置 | 
| 
自动生产线拆装与调试实训装置 | 
| 
机电一体化实训装置 | 
| 
工业自动化综合实训装置 | 
| 
煤矿自动化控制实训平台 | 
| 
机电一体化综合实训考核设备 | 
| 
自动生产线装配与调试实训装置 | 
| 
					自动化生产线实训考核装备 | 
| 
光机电气一体化控制实训平台 | 
| 
机电一体化综合实训实验系统 | 
| 
机电一体化系统综合实训平台 | 
| 
机电一体化综合系统实训装置 | 
| 
数字化工业机器人柔性生产线实训平台 | 
| 
MES网络型模块式柔性自动化生产线实训系统 | 
| 
					MPS模块式柔性自动化生产线实训系统(六站) | 
| 
					灌装自动化生产线实训装置,机电一体化技师实训考核装置 | 
| 
					光机电一体化实训考核装置(六轴工业机器人) | 
| 
					工业机械手实训装置 | 
| 
					机电一体化综合实训考核系统 | 
| 
					机电一体化综合系统实训设备 | 
| 
					光机电一体化实训考核装置 | 
| 
					自动化生产线实训考核平台 | 
| 
					自动生产线实训装置 | 
| 
					智能控制技术实训台 | 
| 
自动化控制技术实训装置 | 
| 
智能机电一体化综合实训考核设备 | 
| 
机电一体化综合实训系统 | 
| 
光机电气一体化实训装置 | 
| 
电机故障诊断与维修检测实训考核装置 | 
| 
机床电路实训考核设备 | 
| 
机床电路实训设备 | 
| 
机床自动化电气控制技能实训考核系统 | 
| 
机床电气线路(四合一)考核实训装置 | 
| 
机床电气控制实训装置(柜式双面、四合一、四种机床) | 
| 
机电一体化综合实训室设备、机电液气一体化实训平台 | 
| 
数控设备维修实验室设备、数控机床电气故障检测实训台 | 
| 
机电技术综合实训考核装置 | 
| 
					光机电一体化实训考核装置 | 
| 
物料分拣实训装置 | 
| 
煤矿培训自动化试验台 | 
| 
自动生产线实训考核装置 | 
| 
工业自动生产线实训装置 | 
| 
机电一体化综合实训考核装置 | 
| 
					光机电一体化实训室设备、自动生产线实训室设备 | 
| 
柔性自动化生产线实训系统(六站) | 
| 
					机电气液一体化综合实训装置 | 
| 
					机床PLC电气控制实训考核装置 | 
| 
					机床电气与智能实训考核装置 | 
| 
					3D虚拟机床及机床线路实训装置 | 
| 
					机床电气装配与调试竞赛平台 | 
| 
					机床电气控制技术实训台 | 
| 
					网络化智能型机床电气技能实训考核装置 | 
| 
					机床电气线路排故实训室设备 | 
| 
					机床智能实训考核装置 | 
| 
					机床电气培训考核实验装置 | 
| 
网孔型万能机床电路实训考核鉴定装置 | 
| 
					数控铣床装调与维修考核实训设备 | 
| 
					数控车床电气控制与维修实训考核装置 | 
| 
					多系统数控机床虚实一体训练机 | 
| 
					机床电气实训智能考核装置(五种机床) | 
| 
					数控机床维修实训设备电气控制柜 | 
| 
					数控车床电气安装与调试实训设备 | 
| 
					车床综合维修考核装置(各种系统) | 
| 
					精密双轴十字滑台实训设备 | 
| 
					数控铣床装调与维修实训台 | 
| 
					数控车床装调与维修实训台 | 
| 
数控加工中心实验室设备 | 
| 
					数控加工中心装调与维修考核实训设备 | 
| 
					数控车床装调与维修考核实训设备(GSK980TDi) | 
| 
					数控铣床装调与维修考核实训设备(广数GSK-980MDi) | 
| 
					数控车床维修综合实训台、数控铣床维修综合实训台 | 
| 
					电工技能实训考核柜 | 
| 
					机床电气控制技术及工艺实训考核装置(网孔板) | 
| 
					数控车铣复合机床、五轴五联动数控加工中心、五轴数控加工中心虚实一体训练机 | 
| 
					SINUMERIK 840DSL 五轴数控加工中心虚实一体训练机 | 
| 
					多系统数控机床虚实一体训练机(三轴 | 
| 
					多系统数控机床虚实一体训练机 | 
| 
					数控五轴加工实训室设备 | 
| 
					五轴数控加工中心虚实一体训练机 | 
| 
					数控机床故障诊断与维修实训装置 | 
| 
					步进电机交流伺服电动机驱动系统实验装置 | 
| 
					光机电气一体化控制实训设备 | 
| 
					光机电气一体化实训设备 | 
| 
					光机电一体化控制实训装置 | 
| 
					自动化生产线实训平台 | 
| 
					智能制造人才综合实训室建设方案 | 
| 
					自动生产线实训系统 | 
| 
					MPS模块式柔性自动化生产线实训系统(六站) | 
| 
					智能型万能机床电气实训考核鉴定装置 | 
| 
					变压器/电机控制综合实验装置 | 
| 
电机及变压器综合实验装置 | 
| 
电机性能综合测试装置 | 
| 
电机与变压器维修实训设备 | 
| 
					电机变压器维修及检测实训装置 | 
| 
					电机故障诊断与维修检测实训考核装置  | 
| 
					电机电控配线安装装置 | 
| 
					机床电气控制实训装置 | 
| 
电机装配工技能实训装置 | 
| 
电机检修技能实训装置 | 
| 
					电机拆装与维修实训台 | 
| 
					无线遥控智能型综合机床电气电路实训考核鉴定装置 | 
| 
					机床电气控制线路排故实训平台 | 
| 
					模拟机床电气故障排除实训装置 | 
| 
					机电一体化生产线实训设备 | 
| 
					电气控制及PLC变频器电机实训装置 | 
| 
					智能型四合一机床电气控制实训台 | 
| 
					智能型四合一机床电气控制技能实训考核鉴定装置 | 
| 
					电动葫芦智能培训考核鉴定设备 | 
| 
					M7130K平面磨床电气培训装置 | 
| 
					桥式起重机电气培训装置 | 
| 
					龙门刨床电气技能实训考核装置 | 
| 
					交流桥式起重机实训考核设备 | 
| 
					Z3040B摇臂钻床电气技能实训考核装置 | 
| 
					C650-2普通车床电气技能实训考核装置 | 
| 
					Z3050摇臂钻床电路智能实训考核台 | 
| 
					C6140普通车床电气技能实训考核装置 | 
| 
					M7120平面磨床电气技能实训考核装置 | 
| 
					T68镗床电气技能实训考核装置 | 
| 
					X62W万能铣床电气技能实训考核装置 | 
| 
					智能机床电路实训考核装置 | 
| 
					空间及平面机构综合实验台 
					
 更多产品>> | 
| 
					钳工技能实训考核平台 
					
  | 
| 
					工业机械传动装调实训平台 
					
  | 
| 
					机械传动装调综合实训平台 
					
  | 
| 
					机构运动创新设计方案拼装及仿真实验台 
					
  | 
| 
机械基础实训室设备,机械设计实训设备,机械传动实训台 | 
| 
					五金冲压模、拆装模具、铝合金拆装实训模具、注塑模具、冲孔模、级进模、复合模 
 | 
| 
					机械基础综合实验室、机械设计实验室 | 
| 
					机械传动性能综合测试实验台 | 
| 
					机构创新组合设计实验台 | 
| 
					机械运动创新方案拼装实验台 | 
| 
					便携式机械系统传动创新组合设计实验台 | 
| 
					单工位零件测绘实训装置 | 
| 
					零件尺寸误差测量组合实训装置 | 
| 
					零件形位误差测量组合实训装置 | 
| 
《几何体》实测绘图训练装置 | 
| 
《典型零件》实测绘图训练装置 | 
| 
《标准零件》实测绘图训练装置 | 
| 
《联接与配合》实测绘图训练装置 | 
| 
《千斤顶》实测绘图训练装置 | 
| 
《台虎钳》实测绘图训练装置 | 
| 
《齿轮泵》实测绘图训练装置 | 
| 
《减速器》实测绘图训练装置 | 
| 
测绘用装配体、齿轮泵、阀体及机件模型 | 
| 
减速器拆装教学模型 | 
| 
滚齿机教学模型 | 
| 
教学用插齿机实验台 | 
| 
					轮系创新设计拼装及仿真实验台 | 
| 
					机械传动方案优化综合测试实验台 | 
| 
					曲柄滑块导杆凸轮机构实验台 | 
| 
					螺栓与螺栓组联接综合实验台 | 
| 
创意组合机械系统装配训练综合实验平台 | 
| 
带传动效率测试分析实验台(基础型) | 
| 
液体动压滑动轴承实验台 | 
| 
便携式机械系统传动创新组合设计实验台 | 
| 
机械设计制造实训设备,自动化专业实训装置 | 
| 
曲柄导杆滑块凸轮测试实验装置 | 
| 
齿轮传动测试分析实验装置 | 
| 
链条与万向节传动测试实验装置 | 
| 
机械系统集成及参数可视化分析实验台 | 
| 
机械传动创意组合测试实验台 | 
| 
A型机械传动方案创意组合及参数分析实验台 | 
| 
B型机械传动方案创意组合及参数分析实验台 | 
| 
自动化夹具综合实验台 | 
| 
车刀量角仪 | 
| 
齿轮范成仪 | 
| 
四杆机构创客系统,零件搭接类实训设备 | 
| 
机械元件陈列柜 | 
| 
					电机与变压器声动同步CD解说示教陈列柜 | 
| 
					机械基础声动同步CD解说示教陈列柜 | 
| 
					机械运动简图的测绘及分析实验模型 | 
| 
					机械零件20教陈列柜 | 
| 
					减速器声动同步CD解说示教陈列柜 | 
| 
					机械原理声动同步CD解说示教陈列柜 | 
| 
					机械制图16型陈列柜 | 
| 
模具示教陈列柜 | 
| 
金属切削示教陈列柜 | 
| 
					金属工艺学CD解说示教陈列柜 | 
| 
公差配合陈列柜
 | 
| 
钳工工艺学陈列柜 | 
| 
金属刀具陈列柜 | 
| 
					机床夹具设计陈列柜 | 
| 
					机械综合陈列柜《机械原理》《机械零件》《减速器》 | 
| 
车工工艺学陈列柜 | 
| 
机械设计基础陈列柜 | 
| 
机械设备拆装实训台 | 
| 
大型量具陈列柜 | 
| 
					《机械创新设计》示教陈列柜 | 
| 
					气动液压示教陈列柜 | 
| 
					机械原理实训设备,机械创新实训装置,机械设计实训设备,机械传动实训设备 | 
| 
					机械装调技术综合实训装置 | 
| 
					机械制图模型,机械制图教学模型 | 
| 
					机械制图立体示教模型、测绘模型画法几何投影箱 | 
| 
					《机械基础》(中国劳动社会保障劳动版) | 
| 
					机械设计拆装实验室,机械设计实验室 | 
| 
					公差与检测技术实训室 | 
| 
					机械系统搭接装配训练实验台 | 
| 
					透明电动机实训教学模型、变压器教学模型 | 
| 
					减速器拆装实验室,拆装实验用大型减速器教学模型(全铝制) | 
| 
					机械装调技术综合实训装置 | 
| 
					机械运动创新设计搭接实验台 | 
| 
					机械机构基础实验台、机构创新实验台、动平衡原理实验台、轴系结构实验箱、机构搭接测试实验台、齿轮范成 | 
| 
					透明五金冲压模拟机、透明液压注塑机演示模型、透明注塑成型模拟机、铝合金模具拆装模型 | 
| 
					机械装调技术综合实训装置、机械设备装调与控制技术实训装置、机械装配技能综合实训平台 | 
| 
					机械制图模型,机械机构模型,机械零件模型,机械原理模型,部件模型 | 
| 
					电机及电子专业实训室、电工技术实训室 |